EasyManua.ls Logo

Schwank S100 - Or - Honeywell S87 J Dsi; Dsi Control Addendum: Previous Models Honeywell S87 J Dsi

Schwank S100
66 pages
Print Icon
To Next Page IconTo Next Page
To Next Page IconTo Next Page
To Previous Page IconTo Previous Page
To Previous Page IconTo Previous Page
Loading...
59
S100-F / ITB-F I&O Manual
IM101230
RD: JAN 2014
RL: 9A
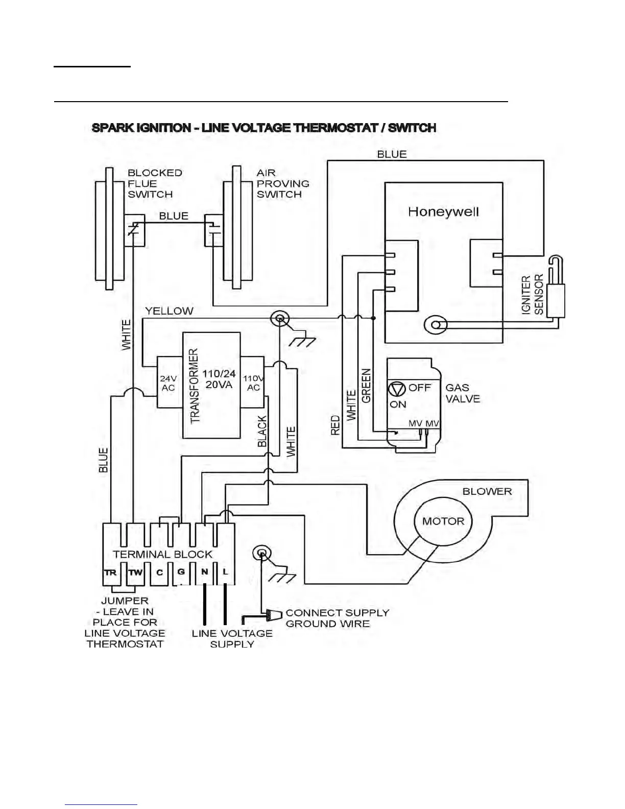
HONEYWELL S87J: WIRING DIAGRAM: 120 VOLT THERMOSTAT OPERATION
(24V Thermostat—next page)
Maximum Power Flow = 21VA
Each tube heater requires 120V, 60 HZ electrical power sized for 145VA. Maximum power
flow for internal 24V burner components is 21VA.
The heater must be electrically grounded in accordance with the National Electrical Code.
ANSI / NFPA 70 or current Canadian Electrical code CSA C22.1.
A maximum night set-back of 9°F (5°C) is recommended for optimum economy and comfort.
To maintain satisfactory comfort levels do not turn off the heating system over night/weekends.
OTHER DSI’s: FENWAL SEE PAGE 35; CHANNEL MICRO 50N - PAGES 62 - 65

Table of Contents

Related product manuals