EasyManua.ls Logo

Selco WU 21 - SCHEMATICS AND CONNECTORS; Wiring Diagram and Connector Layout

Selco WU 21
Print Icon
To Next Page IconTo Next Page
To Next Page IconTo Next Page
To Previous Page IconTo Previous Page
To Previous Page IconTo Previous Page
Loading...
77
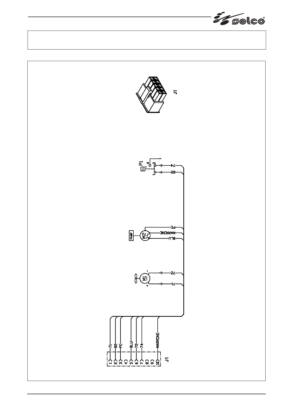
9 Schema/ Connettori, Diagram/ Connectors, Schaltplan/ Verbinderer, Schéma/ Connecteurs, Esquema/ Conectors, Diagrama/
Conectores, Schema/ Connectoren, kopplingsschema/ Kontaktdon, Oversigt/ Konnektorer, Skjema/ Skjøtemunstykken,
Kytkentäkaavio/ Liittimet, Διαγραμμα/ Συνδετηρεσ

Table of Contents

Related product manuals