EasyManua.ls Logo

Sharp UX-177 - Page 61

Sharp UX-177
100 pages
Print Icon
To Next Page IconTo Next Page
To Next Page IconTo Next Page
To Previous Page IconTo Previous Page
To Previous Page IconTo Previous Page
Loading...
6 – 9
1
2
6
4
3
5
BDEFG
I
HCA
BDEFG
I
HCA
1
2
6
4
3
5
CNHJ-3
R148
82
C122
0.01
(1-6D)
TEL1
R136
68K
Q109
2SC2412K
Q110
2SA1037K
R135
68K
C11
47/25
C107
C120
5600P
R151
18K
IC1
TEA1062A
8
Q111
2SC2412K
R142
68K
REC1
OR5G4B42
VA1
TNR07G101K
C106
0.1
PC5
TLP521
R111
220K
R116
0
C103
0.22
PC4
TLP521
R109
130K
R110
3.9K
R115
390
R113
2K
C104
0.056
C119
100P
R149
150K
C124
0.01
R152
3.65K
7
6
5
4
3
2
1
9
10
11
12
13
14
15
16
R143
120K
C114
4700P
R118
15K
R108
1.6K
D101
RB421D
ZD10
MTZJ5R6B
C110
0.01
C10
33/10
R168
1K
C17
0.22
C16
0.47/100
C145
0.01
R147
1K
PC8
TLP521
CNHJ-2
L3
C12
3.3/50
CNHJ-4
CNHJ-1
R139
1.2K
R145
200K
PC7
TLP521
A
(1-6E)
C128
ZD17
HZS3B1
ZD18
HZS3B1
LN
GAS1
GAS2
QR
GAR
MIC1
MIC2
STRB
SLPE
AGC
REG
VCC
MUTE
DTMF
IR
VEE
T2
I2142
(1-5D)
TEL2
~
~
+
R112
120K
Q104
2SC4061
R124
4.7K
ZD8
HZ2A1
ZD7
HZ2A1
C7
22/50
ZD9
HZ11C3
C108
0.01
N.M.
R167
200K
B
(1-5E)
R150
100K
C9
10/50
R119
75K
R144
200
Q117
2SC2412K
1
2
3
4
5
6
7
8
9
Q116
2SC2412K
PC6
TLP521
C18
2.2/50
R165
470K
C143
30P
Q113
2SC2412K
X1
ROW1
ROW2
N.C
ROW3
ROW4
HS
67/60
MODEOUT
MODEIN
MFMUTE
DPMUTE
DP
COL1
COL2
N.C
COL3
COL4
DTMF
24
23
22
21
20
19
18
17
16
CNPH-3
CNPH-2
IC105
BU8307CF
CNPH-7
ROW3
C136
330P
COL2
CNPH-4
CNPH-1
COL3
COL4
COL1
C135
330P
C137
330P
C138
330P
CNPH-5
CNPH-6
ROW1
ROW2
C140
330P
CNPH-8
ROW4
C113
0.022
R123
7.5K
C112
R137
3.3K
R5
56
(1W)
C105
0.047
R114
680
R4
20
(1/2W)
JP7
R121
0
R121
100K
Q1
2SA1807
C123
0.01
C121
0.018
C125
0.01
R138
1K
C109
1000P
L2
(1-4D)
TEL3
C13
100/10
C111
1000P
JP8
ZD6
HZ15-2
N.M.
R170
PC9
TLP521
R140
100K
R166
200K
C144
30P
N.M.
R117
N.M.
R141
100K
Q112
2SC2412K
10
OSCIN LH/SH
15
11
OSCOUT KEYTONE
14
12
VDD VSS
13
R146
200K
N.M.
R122
2K
C139
330P
C141
330P
C142
330P
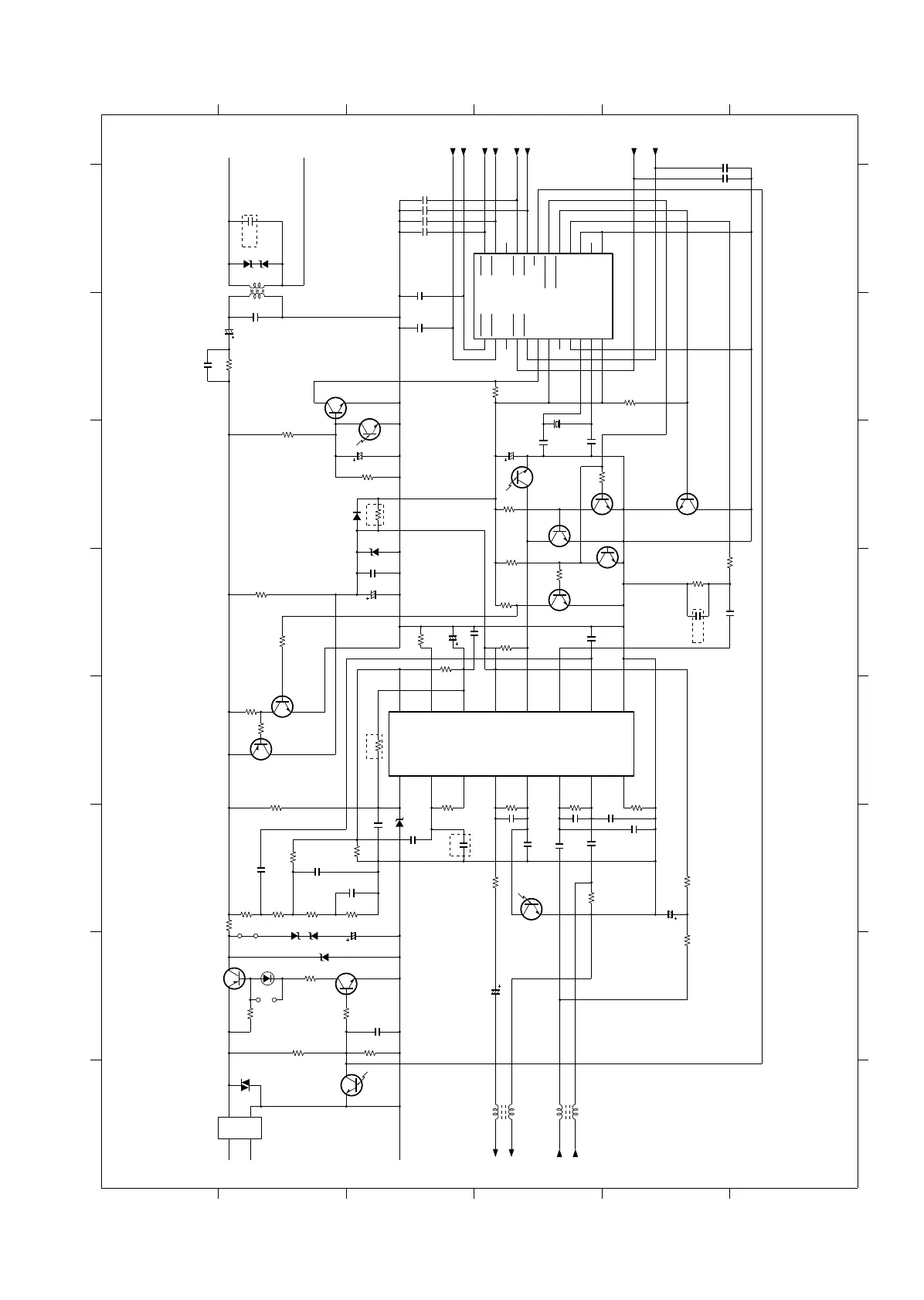
[2] TEL/LIU PWB circuit
2/3
UX-177H

Related product manuals