EasyManua.ls Logo

Subaru LEGACY 2002 - Page 87

Subaru LEGACY 2002
642 pages
Print Icon
To Next Page IconTo Next Page
To Next Page IconTo Next Page
To Previous Page IconTo Previous Page
To Previous Page IconTo Previous Page
Loading...
Fuel Injection (Fuel System)
CONTROL SYSTEM
FU-29
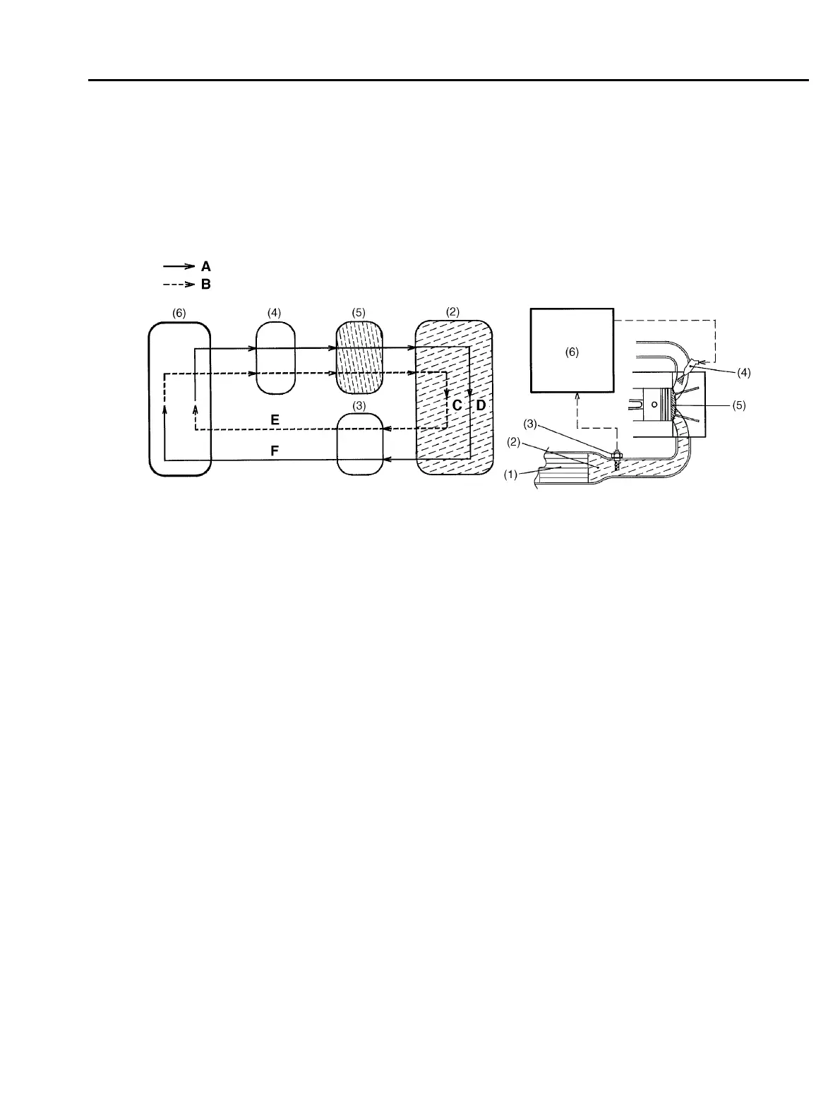
3. AIR-FUEL RATIO FEEDBACK FACTOR (WITH CATALYTIC CONVERTER)
The ECM creates this factor utilizing the oxygen sensor signal. When the signal voltage is low, the
air-fuel ratio is richer than the stoichiometric ratio. The ECM then makes the fuel injection duration
shorter by modifying the factor. When the voltage is high showing that the mixture is lean, the ECM
modifies the factor to make the injection duration longer. In this way, the air-fuel ratio is maintained
at a level close to the stoichiometric ratio at which the three-way catalyst acts most effectively.
4. LEARNING FEATURE (WITH CATALYTIC CONVERTER)
The air-fuel ratio feedback control includes a learning feature which contributes to more accurate
and responsive control.
! In the air-fuel ratio feedback control, the ECM calculates the necessary amount of correction
based on data from the oxygen sensor and adds the result to the basic duration (which is stored
in the ECMs memory for each condition defined by the engine speed and various loads.)
! Without a learning feature, the ECM carries out the above-mentioned process every time. This
means that if the amount of necessary correction is large, the air-fuel ratio feedback control be-
comes less responsive and less accurate.
! The learning feature enables the ECM to store the amount of correction into memory and add
it to the basic fuel injection duration to create a new reference fuel injection duration. Using the
reference duration as the basic duration for the injection a few times later, the ECM can reduce the
amount of correction and thus make its feedback control more accurate and responsive to chang-
es in the air-fuel ratio due to difference in driving condition and sensor/actuator characteristics that
may result from unit-to-unit variation or aging over time.
(1) Front catalyst A: Injection duration increment signal
(2) Exhaust gas B: Injection duration decrement signal
(3) Oxygen sensor C: High oxygen density
(4) Fuel injector D: Low oxygen density
(5) Combustion chamber E: Lean signal
(6) ECM F: Rich signal
B2H0989B
W2290GE_03_FU-.fm 29 ペー 2001年4月11日 水曜日 午前9時36

Table of Contents

Other manuals for Subaru LEGACY 2002

Related product manuals