EasyManua.ls Logo

Areva MiCOM C232 - Page 6

Areva MiCOM C232
198 pages
Print Icon
To Next Page IconTo Next Page
To Next Page IconTo Next Page
To Previous Page IconTo Previous Page
To Previous Page IconTo Previous Page
Loading...
3 Operation
(continued)
3-126
C232-302-401/402/403/404-603 / C232/EN M/A23
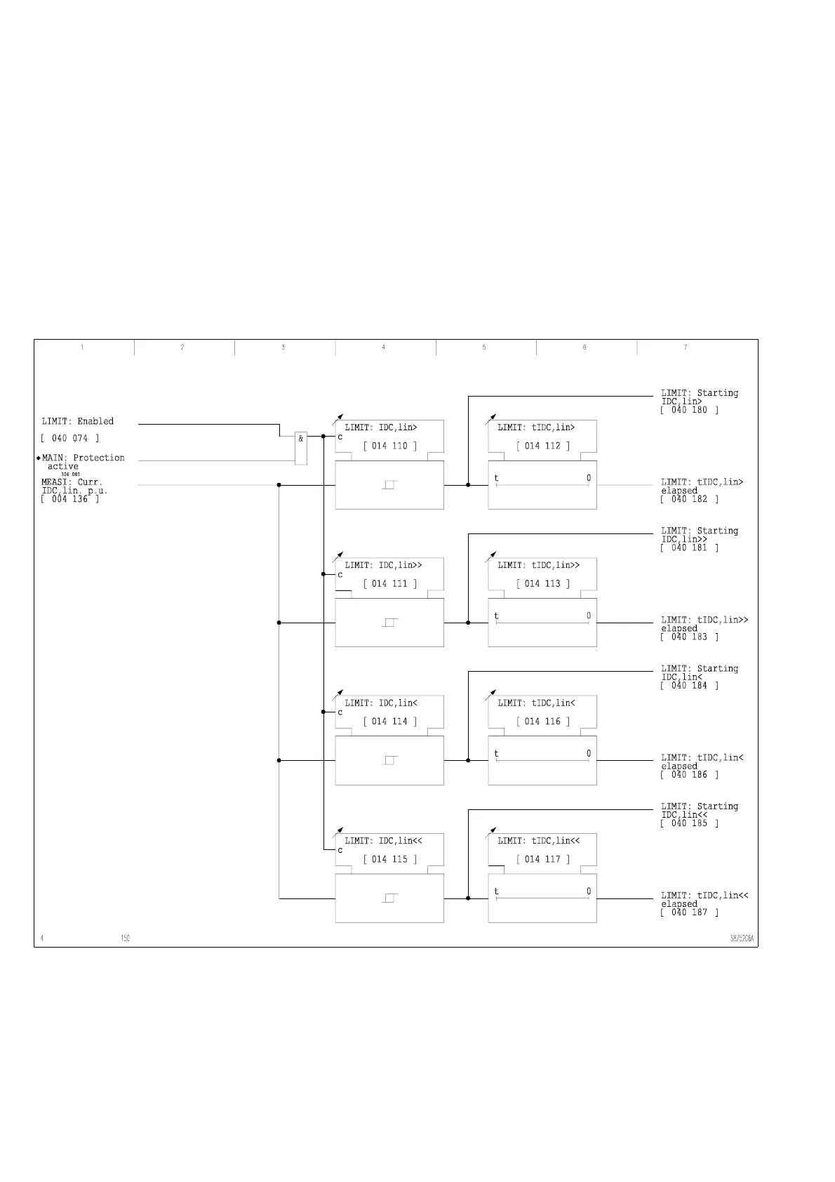
Monitoring the linearized
measured DC values
The direct current that is linearized by analog measured data input is monitored by two
stages to determine if it exceeds or falls below set thresholds. If it exceeds or falls below
the thresholds, a signal is issued once a set time period has elapsed.
3-96 Monitoring the linearized direct current

Table of Contents