EasyManua.ls Logo

Bosch CL300 - Page 107

Bosch CL300
167 pages
Print Icon
To Next Page IconTo Next Page
To Next Page IconTo Next Page
To Previous Page IconTo Previous Page
To Previous Page IconTo Previous Page
Loading...
SystemModules
FlexibleAutomation
4−55
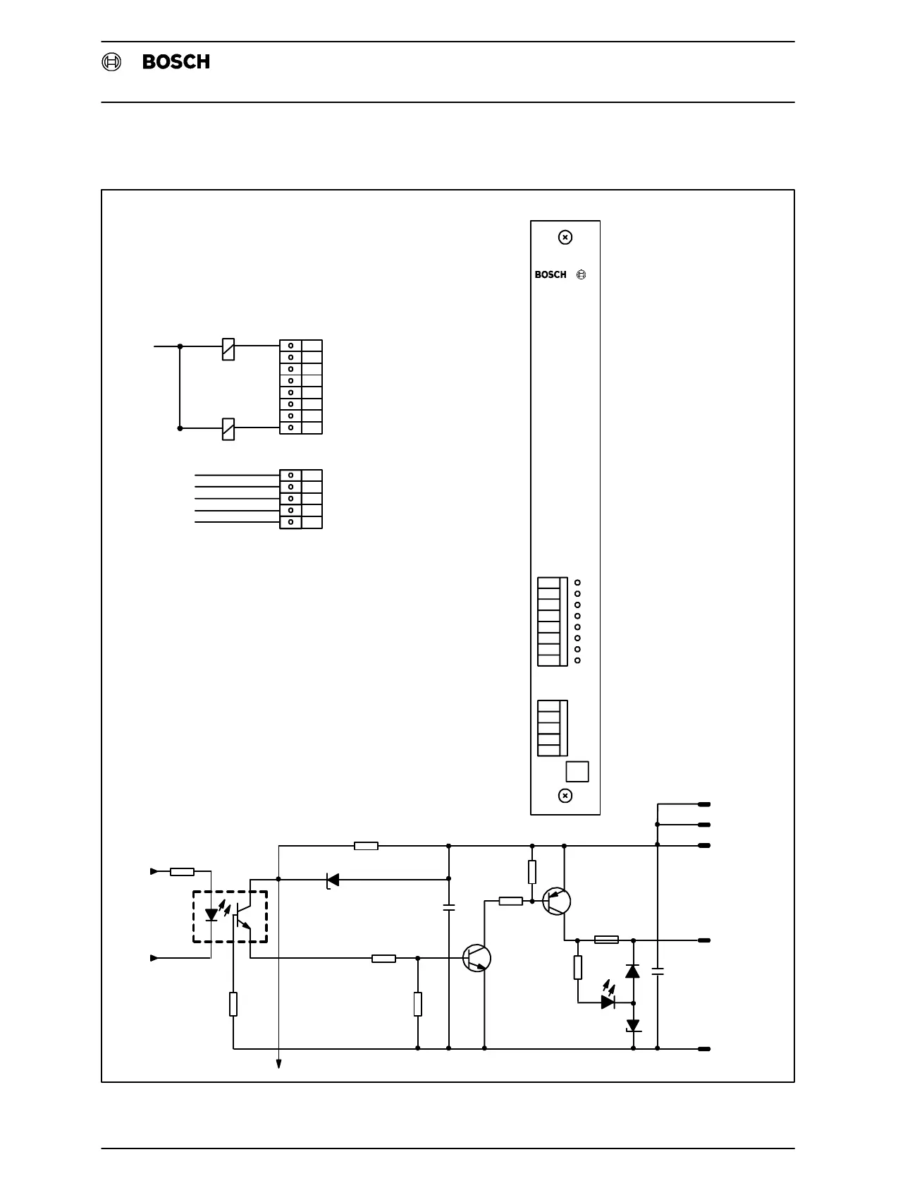
4.4.1.6 A 24V DC 2A 8outputs
0
1
2
3
4
5
6
7
24V
24V
24V
0V
0V
A24/2−e
Output
0
1
2
3
4
5
6
7
24V
24V
24V
0V
0V
.
.
.
.
0V
0V
0V
PinAssignment
FrontPanel
InputCircuit
24V
24V
24V
External24V
External24V
External24V
FF2.5A
External0V
Internal0V
U1
Fig.4−29A 24V DC 2A 8outputs

Related product manuals