EasyManua.ls Logo

CEMB SM628TI - 18. Pneumatic System Diagram

CEMB SM628TI
184 pages
Print Icon
To Next Page IconTo Next Page
To Next Page IconTo Next Page
To Previous Page IconTo Previous Page
To Previous Page IconTo Previous Page
Loading...
User’s manual 59
EN
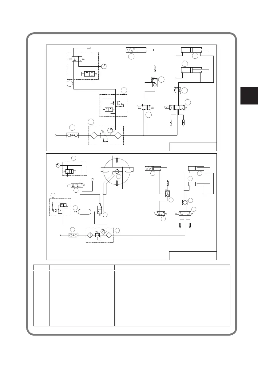
18. PneUMaTIc sYsTeM DIaGRaM
REF. DESCRIZIONE DESCRIPTION
01 INNESTO RAPIDO MASCHIO QUICK UNION
02 GRUPPO FRL WATER SEPARATOR AND PRESSURE REGUL+LUBRIFICATOR
03 VALVOLA GONFIAGGIO RAPIDO QUICK INFLATING VALVE
04 PISTOLETTA DI GONFIAGGIO INFLATING GUN AND GAUGE
05 VALVOLA STALLONATORE BEAD BREAKING VALVE
06 VALVOLA SCARICO RAPIDO QUICK DISCHARGED VALVE
07 CILINDRO STALLONATORE BEAD BREAKING CYLINDER
08 VALVOLA AUTOCENTRANTE SELF-CENTERING CHUCK VALVE
09 RACCORDO GIREVOLE ROTATING UNION
10 CILINDRO AUTOCENTRANTE SELF-CENTERING CHUCK CYLINDER
11 VALVOLA DI GONFIAGGIO INFLATING VALVE
12 VALVOLA A MEMBRANA VALVE
13 VALVOLA DI SICUREZZA SAFETY VALVE
14 UNITA’ DI GONFIAGGIO INFLATE UNION BOX
8-16 bar
MAX 10 bar
01
02
03
04
05
06
07
08
09
10
10
SCHEMA PNEUMATICO STD
Pneumatic STD Diagram
8-16 bar
MAX 10 bar
MAX 11 bar
01
02
03
11
05
06
07
08
09
10
10
SCHEMA PNEUMATICO T.I.
Pneumatic T.I. Diagram
12
13
14
09

Table of Contents

Related product manuals