EasyManua.ls Logo

Comprag A55 - General Description; Function Diagram and Main Components

Default Icon
88 pages
Print Icon
To Next Page IconTo Next Page
To Next Page IconTo Next Page
To Previous Page IconTo Previous Page
To Previous Page IconTo Previous Page
Loading...
9
COMPRAG Screw air compressor A-Series
2.2 General description
The A-Series oil-lled screw compressor series is designed for uninterrupted and efcient
compressed-air production.
The A-Series compressor is an electric motor-operated, intake-regulated, belt-driven and
air-cooled compressor, enclosed in a
sound-insulated
canopy. An electronic controller pro-Log
with an LCD indicator panel is provided, including start and stop buttons and an emergency
stop button. Pressure and temperature relays are used for system control and protection.
2.3
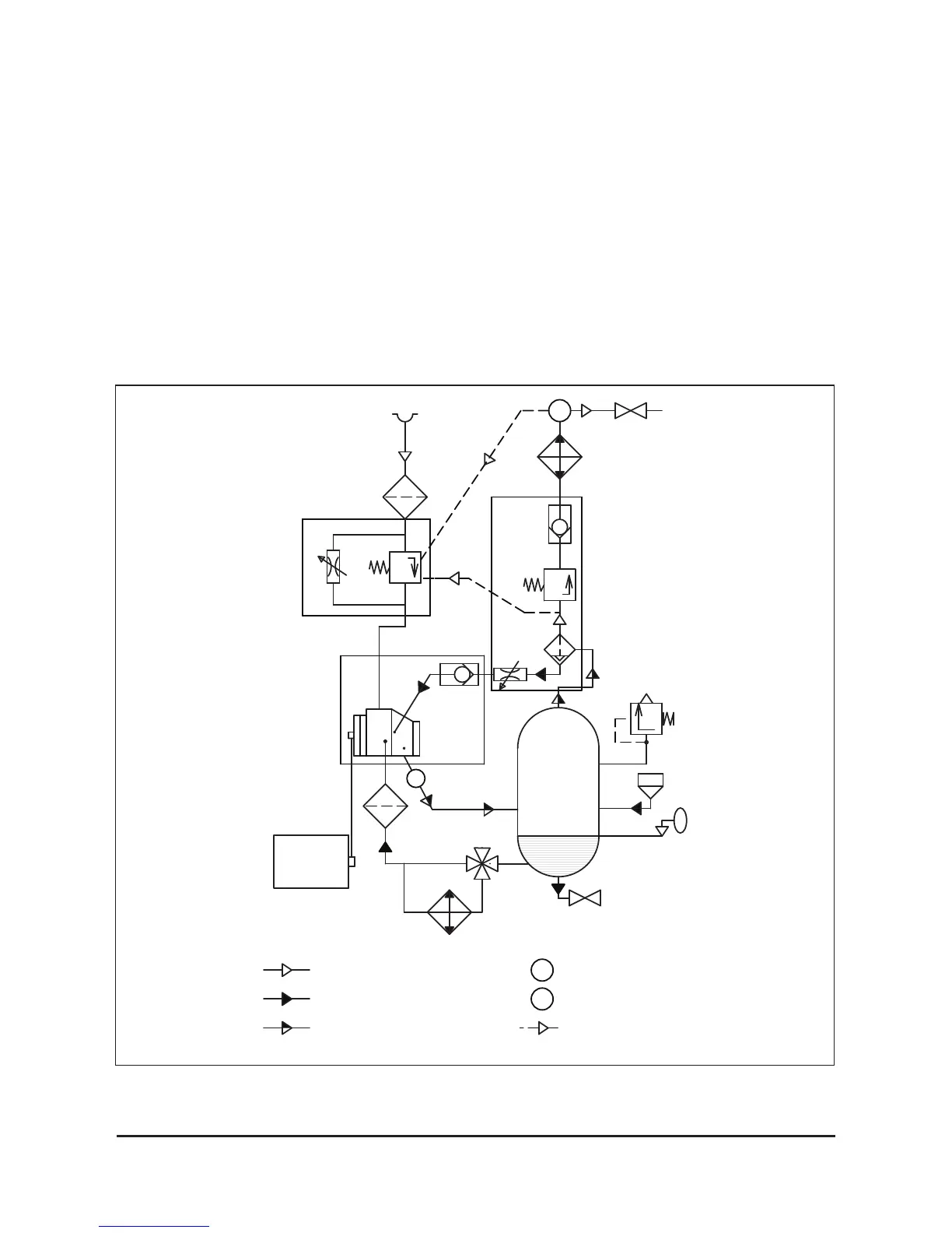
Function diagram and main components
Fig. 2.3 Function diagram A30-A55
М
Air flow
Air/Oil mix flow
Oil flow
Т
Temperature sensor
Р
Pressure sensor
Pneumatic control line
Р
Т
16
14
15
17
19
18
6
2
1
3
10
9
4
5
8
7
11
12
13
20

Table of Contents

Related product manuals