EasyManua.ls Logo

Cornelius CCM0330 - Page 121

Cornelius CCM0330
129 pages
Print Icon
To Next Page IconTo Next Page
To Next Page IconTo Next Page
To Previous Page IconTo Previous Page
To Previous Page IconTo Previous Page
Loading...
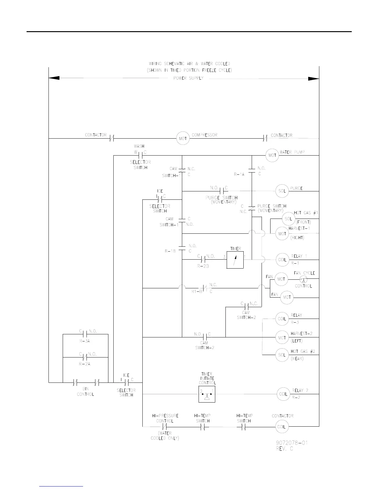
ICE Series Wiring Diagram
Page G42
CCM1448 A/W 2/5 1, CCM1848 W 2 1 and CCM2148 W 2 1 Wiring Schematic (Jan2008)

Table of Contents

Related product manuals