EasyManua.ls Logo

Delta ASDA-M Series - Wiring Diagram (CN1)

Delta ASDA-M Series
645 pages
Print Icon
To Next Page IconTo Next Page
To Next Page IconTo Next Page
To Previous Page IconTo Previous Page
To Previous Page IconTo Previous Page
Loading...
ASDA-M Chapter 3 Wiring
Revision December, 2014 3-31
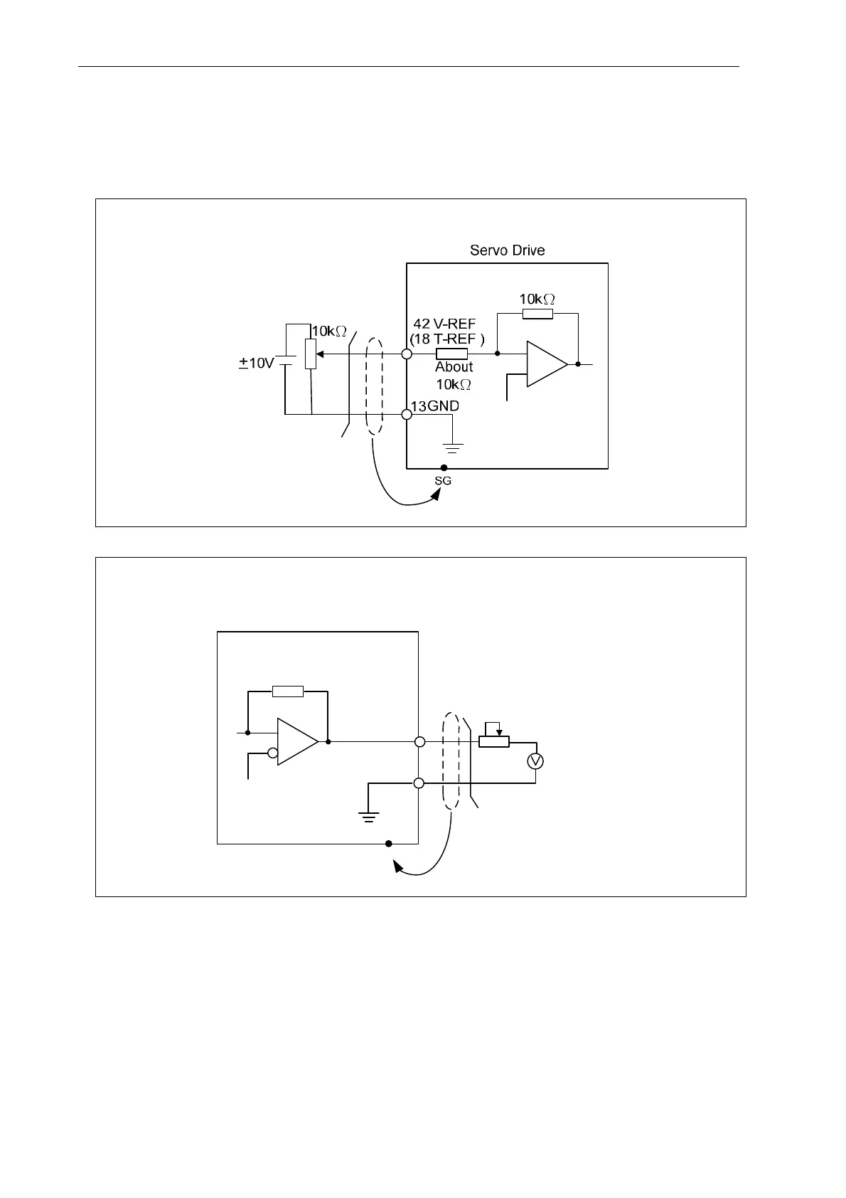
3.3.3 Wiring Diagram (CN1)
The valid voltage of speed analog command and torque analog command is between
-10V and +10V. The command value can be set via relevant parameters. The input
impedance is 10K.
C1: speed, Input of Torque Analog Command
C2Analog Monitor Output MON1 ,MON2
8V full scale
SG
Servo Drive
24kΩ
GND
8kΩ
MON1 16
(MON2 15)
13
output 1mA
Max. 8V
_+

Table of Contents

Other manuals for Delta ASDA-M Series

Related product manuals