EasyManua.ls Logo

Dranetz PowerGuide 4400 - Harmonics

Dranetz PowerGuide 4400
277 pages
Print Icon
To Next Page IconTo Next Page
To Next Page IconTo Next Page
To Previous Page IconTo Previous Page
To Previous Page IconTo Previous Page
Loading...
MARK221
LEVEL 220
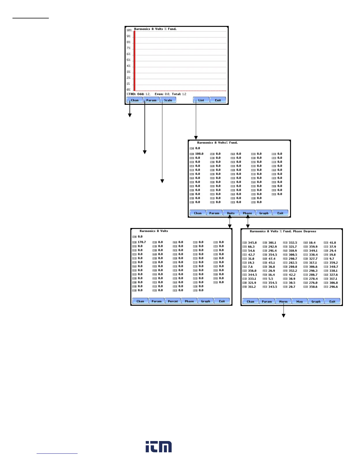
Harmonics
switch
channel
display
switch to
V, I, or W
set vertical scale display to
10%, 20%, 50%, 100%,
200%, 500% or 1000%
toggle between graphical
harmonics and list of harmonics
MARK224
MARK226
toggle between Normalized and
UnNormalized phase values
MARK225
G-12
w ww . . co m
information@itm.com1.800.561.8187

Table of Contents

Related product manuals