EasyManua.ls Logo

EKOM DK50-10 - Page 28

EKOM DK50-10
276 pages
Print Icon
To Next Page IconTo Next Page
To Next Page IconTo Next Page
To Previous Page IconTo Previous Page
To Previous Page IconTo Previous Page
Loading...
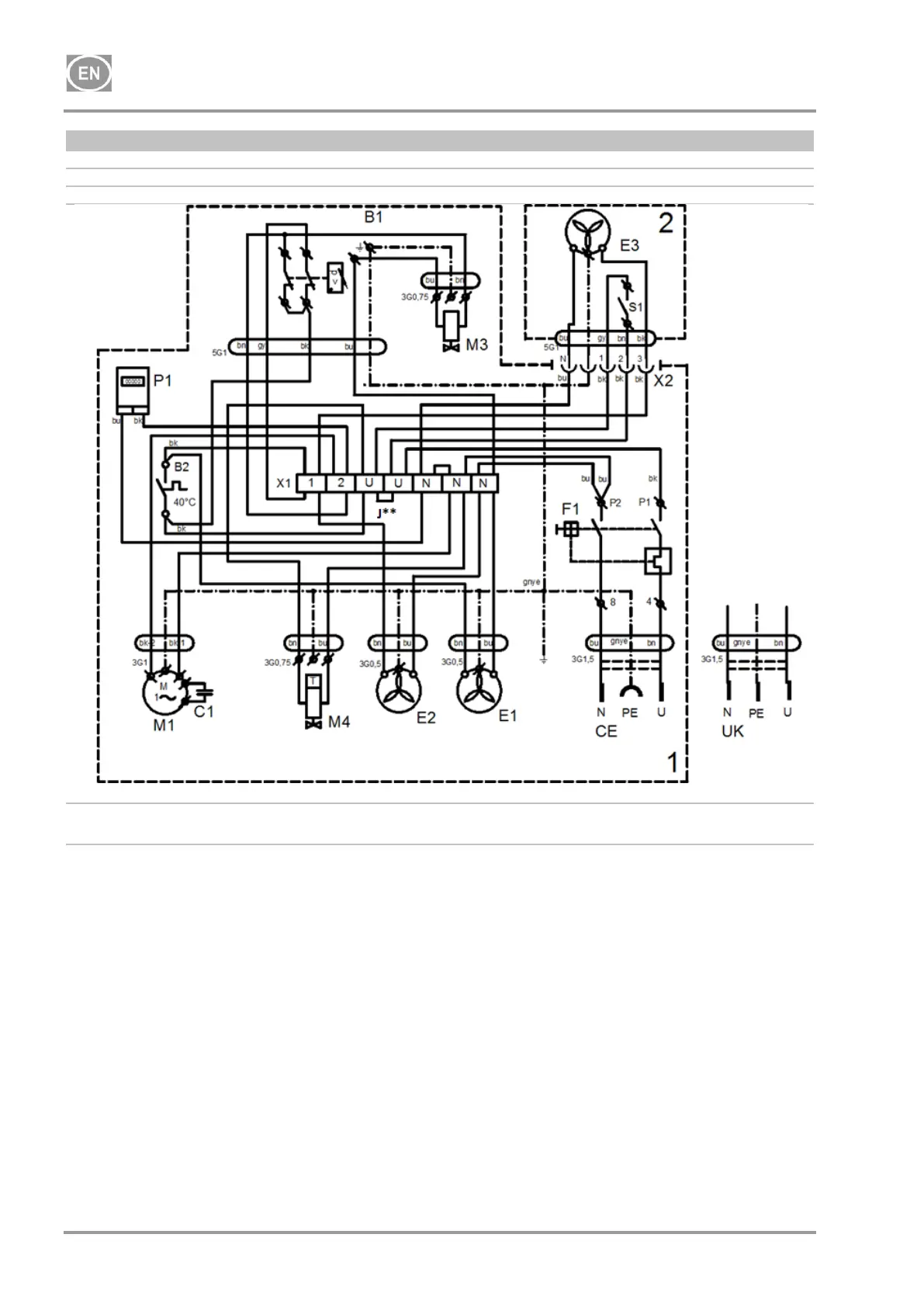
DK50-10
NP-DK50-10-16_01-2022-MD - 28 - 01/2022
DK50-10Z/M, DK50-10S/M
8 - 10 bar
1/N1PE 230 V, 50/60 Hz
115 V, 60 Hz
ELECTRIC OBJECT OF 1st. CAT
J** - Connect the jumper only for compressor models not
installed in cabinets (chap.19.10)
1-Compressor
2-Cabinet
P1* - Hour meter installed only for the 8-10bar compressor model

Table of Contents

Other manuals for EKOM DK50-10

Related product manuals