EasyManua.ls Logo

Fluke 93 - Page 253

Fluke 93
267 pages
Print Icon
To Next Page IconTo Next Page
To Next Page IconTo Next Page
To Previous Page IconTo Previous Page
To Previous Page IconTo Previous Page
Loading...
CIRCUIT DIAGRAMS
A
A,
a
^NERATOR TRICGER
SELECTION
DM5Q
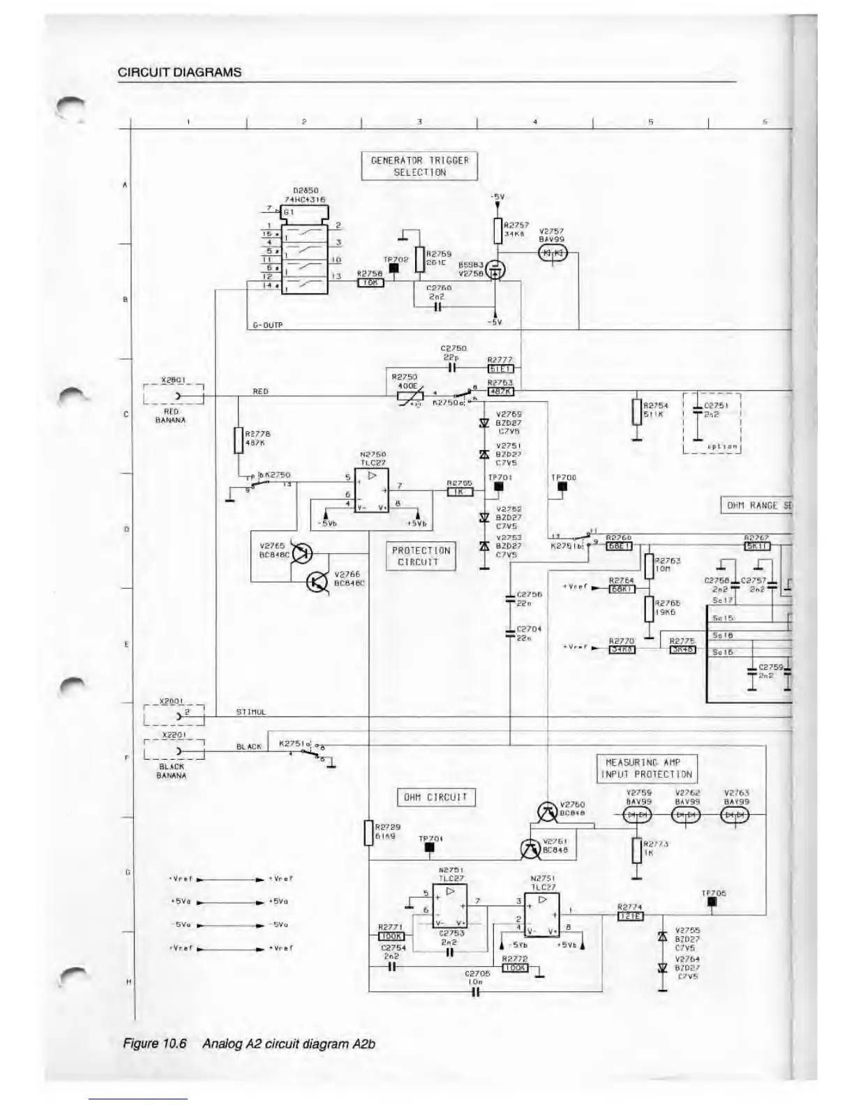
Figure 10.6 Analog A2 circuit tf/apram
A2b

Table of Contents

Related product manuals