EasyManua.ls Logo

Fluke 93 - Page 267

Fluke 93
267 pages
Print Icon
To Previous Page IconTo Previous Page
To Previous Page IconTo Previous Page
Loading...
10
-
17
so
22
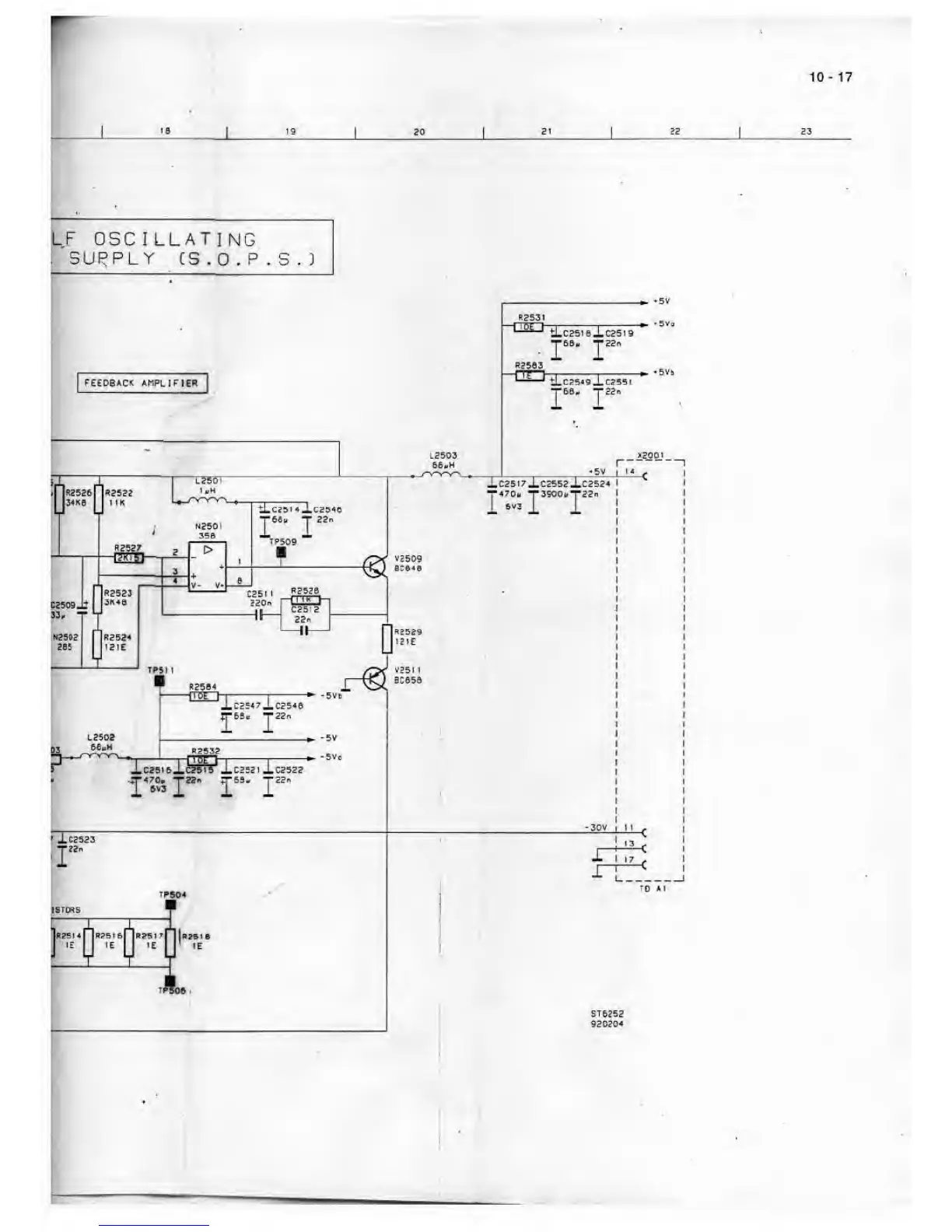
UF
OSCILLATING
i SUPPLY CS
.
0 . P . S . ^

Table of Contents

Related product manuals