EasyManua.ls Logo

Honda CB400A - Operating Principle

Honda CB400A
317 pages
Print Icon
To Next Page IconTo Next Page
To Next Page IconTo Next Page
To Previous Page IconTo Previous Page
To Previous Page IconTo Previous Page
Loading...
HONDA
TECHNICAL FEATURES
CB400T
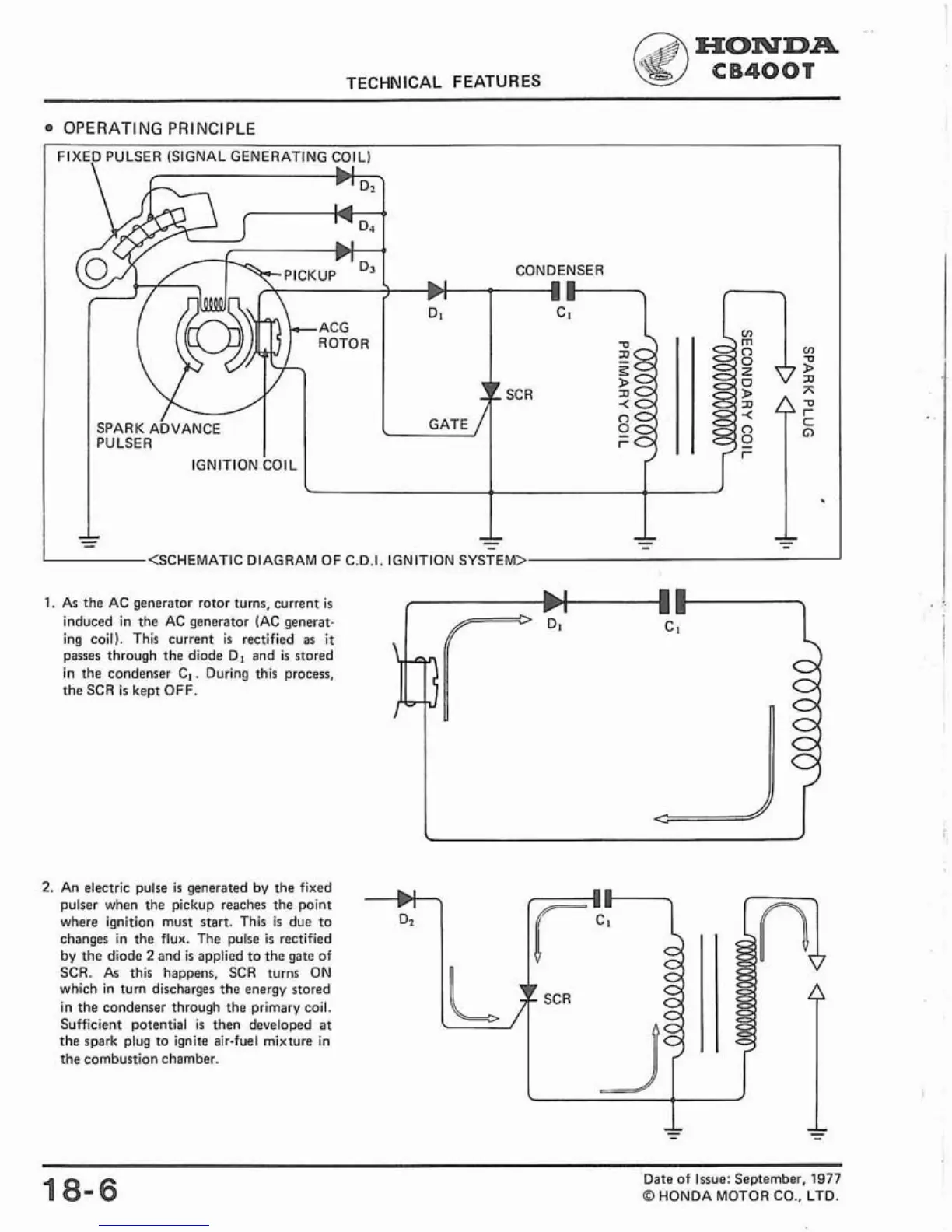
OPERATING PRINCIPLE
CONDENSER
<SCHEMATIC DIAGRAM OF
C.O.I. IGNITION SYSTEM>
1.
As the AC generator rotor turns, current
is
induced in the AC generator (AC generat-
ing coil). This current
is
rectified
as
it
passes through the diode Dl and
is
stored
in the condenser
C,. During this process,
the SCR
is
keot
OFF.
2.
An electric pulse
is
generated by the fixed
pulser when the pickup reaches the point
where ignition must start. This
is
due to
changes in the flux. The pulse
is
rectified
by the diode
2
and
is
applied to the gate of
SCR. As this happens. SCR turns ON
which in
turn discharges the energy stored
in the condenser through the primary coil.
Sufficient potential
is
then developed at
the spark plug to ignite air-fuel mixture in
the combustion chamber.
18-6
Date of Issue: September,
1977
O
HONDA MOTOR CO.. LTD.

Table of Contents

Other manuals for Honda CB400A

Related product manuals