EasyManua.ls Logo

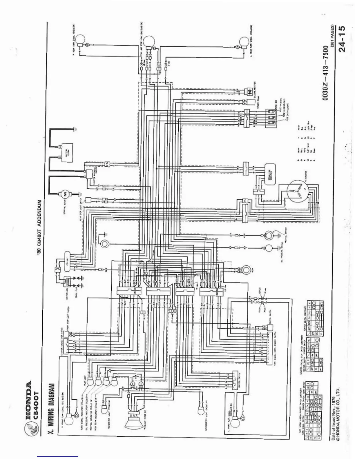
Honda CB400A - Wiring Diagram 80 CB400 T Addendum

Honda CB400A
317 pages
Print Icon
To Next Page IconTo Next Page
To Next Page IconTo Next Page
To Previous Page IconTo Previous Page
To Previous Page IconTo Previous Page
Loading...

Table of Contents

Other manuals for Honda CB400A

Related product manuals