EasyManua.ls Logo

JUMO dTRANS T02 LCD - Page 35

JUMO dTRANS T02 LCD
Print Icon
To Next Page IconTo Next Page
To Next Page IconTo Next Page
To Previous Page IconTo Previous Page
To Previous Page IconTo Previous Page
Loading...
35
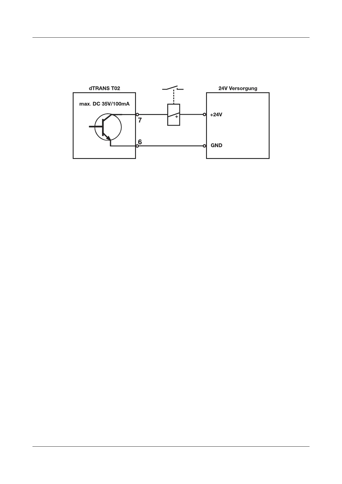
8 Anschlussbeispiele
Beispiel 2
Anschluss eines Relais an den Open-Collector-Ausgang

Related product manuals