EasyManua.ls Logo

LiteOn ISA-7-040-S1 - Page 191

LiteOn ISA-7-040-S1
237 pages
Print Icon
To Next Page IconTo Next Page
To Next Page IconTo Next Page
To Previous Page IconTo Previous Page
To Previous Page IconTo Previous Page
Loading...
Lite-On Technology Corp.
Industrial Automation
191
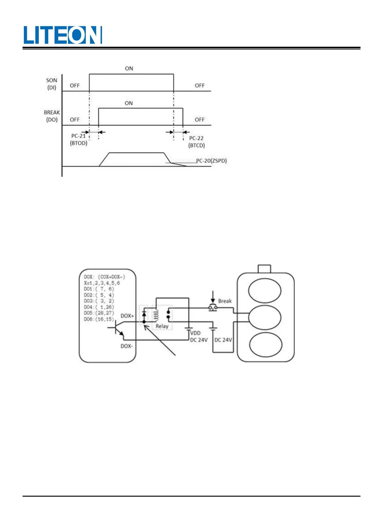
Explanation regarding the timing for BREAK output:
1. After the servo is off, the motor rotation speed might be still over the one set in PC-20 after the time set
the in PC-22 has elapsed. In this case, BREAK is OFF (electromagnetic brake lockout).
2. After the servo is off, the motor rotation speed might go below the one set in PC-20 even before the time
set the in PC-22 has elapsed. In this case, BREAK is OFF (electromagnetic brake lockout).
Motor rotation
speed
For
braking
Open circuit at
emergency stop
Motor
Actuator
Encoder
The diode polarity must be in
the right place.

Table of Contents

Related product manuals