EasyManua.ls Logo

Mec SE Series - Hydraulic Schematic

Mec SE Series
195 pages
Print Icon
To Next Page IconTo Next Page
To Next Page IconTo Next Page
To Previous Page IconTo Previous Page
To Previous Page IconTo Previous Page
Loading...
“SE Series” Service and Parts ManualMarch 2017
Page 3-4
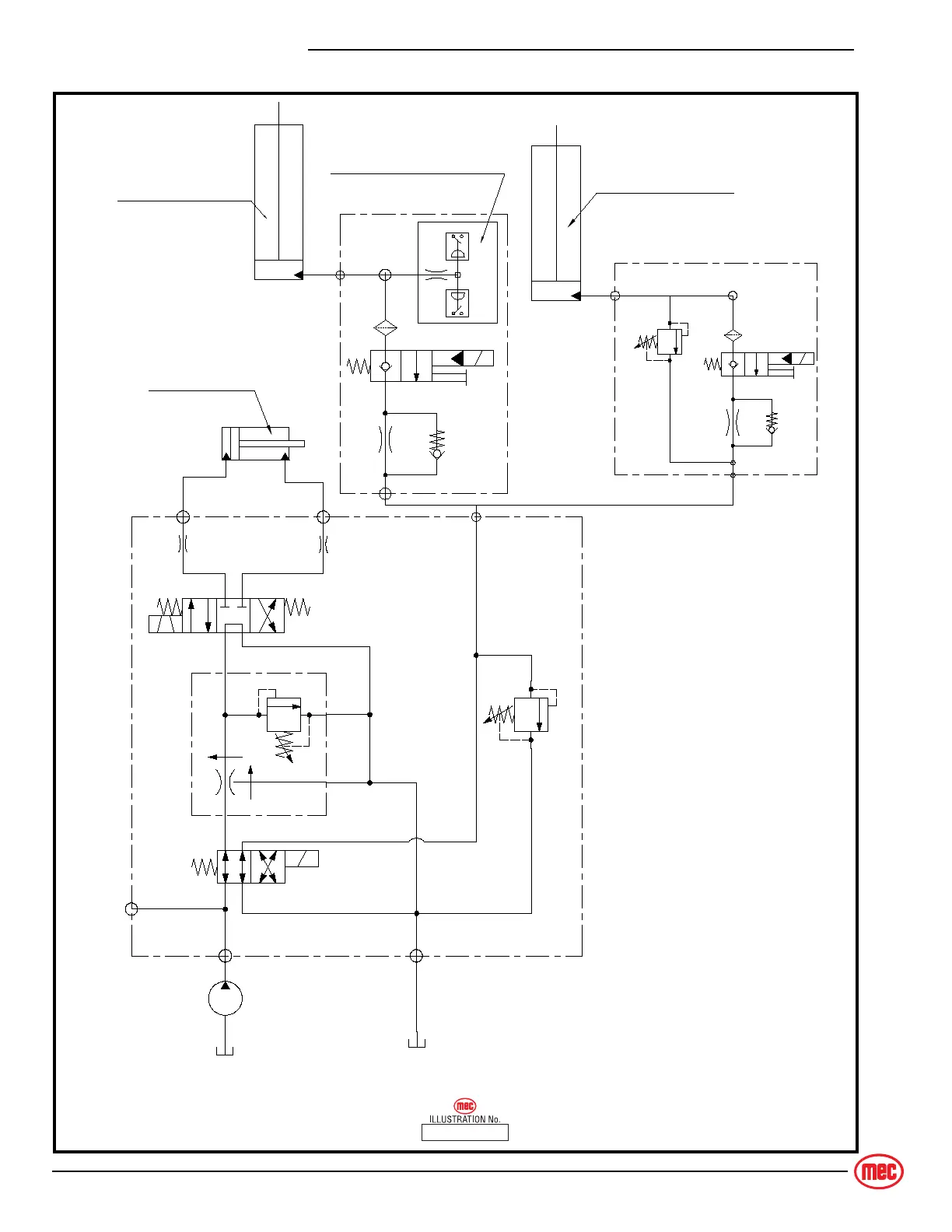
HYDRAULIC SCHEMATIC
H
YDRAULIC
S
CHEMATIC
2632S
E
3346SE
4046SE
4555SE HYDRAULIC SCHEMATIC
Platform Overload Sensor
Upper Lift Cylinder
Lower Lift Cylinder
Steer Cylinder
SV1
S1
S2
L
P T
M
RV1
ORF2
ORF1
FRRV1
SV2
L
CV3
SV5
L
RV5
CV4
SV5
ART_5136

Table of Contents

Other manuals for Mec SE Series

Related product manuals