EasyManua.ls Logo

Piper Cherokee Six - Page 547

Piper Cherokee Six
721 pages
Print Icon
To Next Page IconTo Next Page
To Next Page IconTo Next Page
To Previous Page IconTo Previous Page
To Previous Page IconTo Previous Page
Loading...
EXTERNAL
POWER
RECEPTACLE
A
ALTERNATOR
STARTER SOLENOID
PIPER CHEROKEE SIX SERVICE MANUAL
STARTER CIRCUIT
PROTECTOR
15
AMP
STARTER
ALTERIATOR
SWITCH
- BATTERY
RADIO
INTERFERENCE B
FILTER
ALTERNATOR
AMMETER
VOLTAGE
REGULATO
I
BATTERY
SWITCH
OVERVOLTAGE
RELAY
1
BAT
G REG
SEE
NOTE
SEE NOTE
F
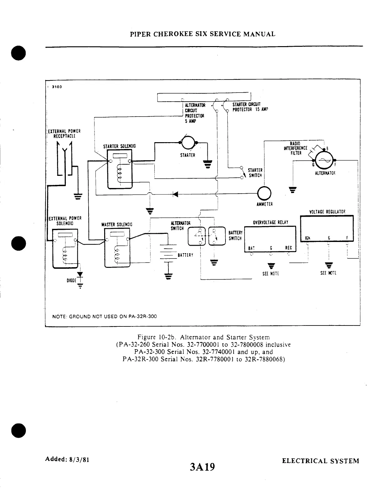
NOTE GROUND NOT USED ON PA-32R-300
Figure 10-2b. Alternator and Starter System
(PA-32-260
Serial Nos. 32-7700001
to 32-7800008 inclusive
PA-32-300 Serial Nos. 32-7740001 and up, and
PA-32R-300 Serial Nos.
32R-7780001 to 32R-7880068)
Added:
8/3/81
3A19
ELECTRICAL
SYSTEM

Table of Contents

Related product manuals