EasyManua.ls Logo

Piper Cherokee Six - Electrical System

Piper Cherokee Six
721 pages
Print Icon
To Next Page IconTo Next Page
To Next Page IconTo Next Page
To Previous Page IconTo Previous Page
To Previous Page IconTo Previous Page
Loading...
EXTERNAL
POWER
RECEPTACLE
ALTERNATR
EXTERNAL
POWER
SOLENOIC
PIPER
CHEROKEE
SIX
SERVICE
MANUAL
3102
STARTER
PROTECTOR
15
AMP
STARTER
STARTER
SWITCH
RADIO
INTERFERENCE
FILTER
ALTERNATOP
BATTERY
SWITCH
AMMETER
VOLTAGE
REGULATOR
OVERVOLTAGE
RELAY
I
SEE
NOTE
SEE
NOTE
NOTE:
GROUND
NOT
USED
IN
PA-32R-300
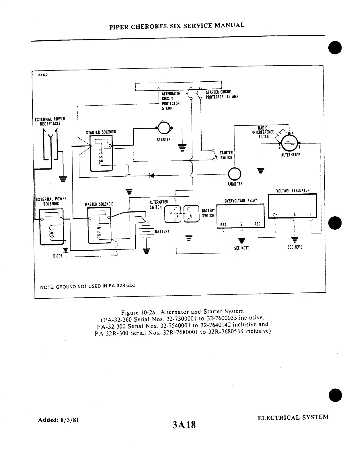
Figure
10-2a.
Alternator
and
Starter
System
(PA-32-260
Serial
Nos.
32-7500001
to
32-7600033
inclusive,
PA-32-300
Serial
Nos.
32-7540001
to
32-7640142
inclusive
and
PA-32R-300
Serial
Nos.
32R-7680001
to
32R-7680538
inclusive)
ELECTRICAL
SYSTEM
Added:
8/3/81
3A18

Table of Contents

Related product manuals