EasyManua.ls Logo

Piper Cherokee Six - Page 630

Piper Cherokee Six
721 pages
Print Icon
To Next Page IconTo Next Page
To Next Page IconTo Next Page
To Previous Page IconTo Previous Page
To Previous Page IconTo Previous Page
Loading...
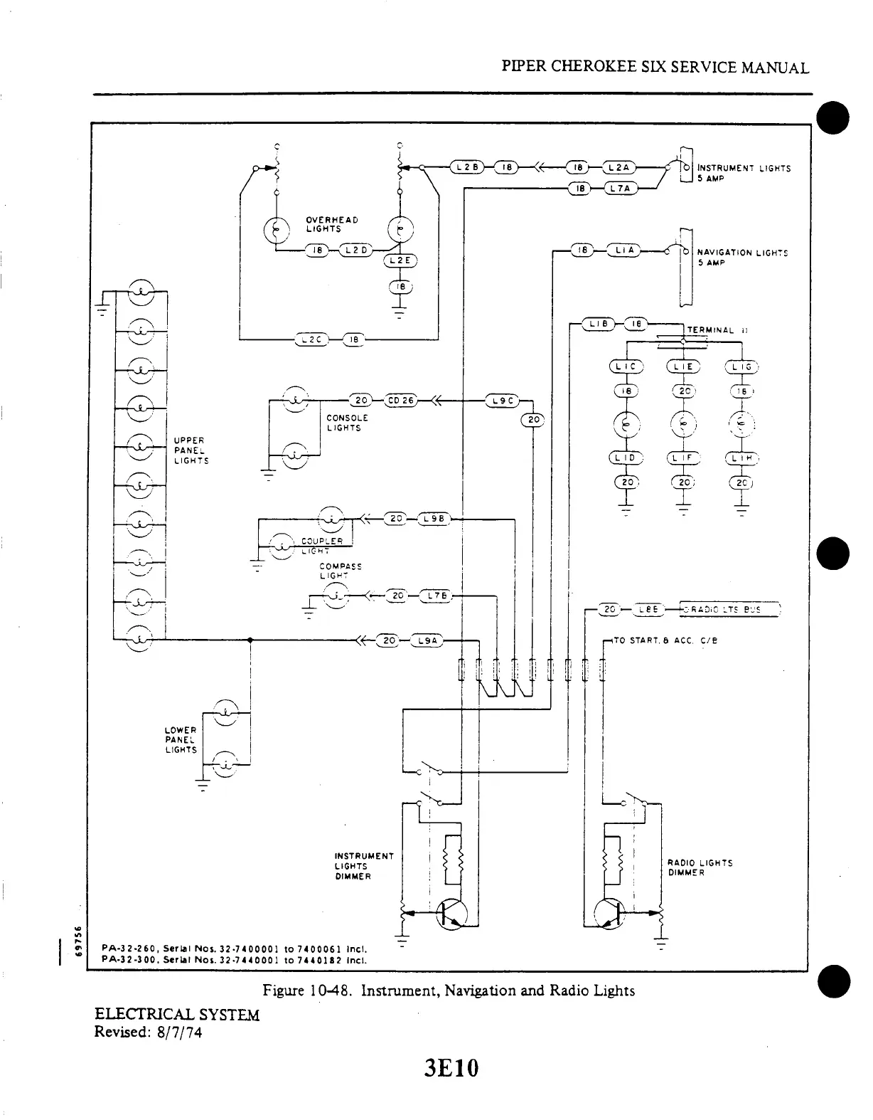
CONSOLE
L IGHTS
LOWER
PANEL
LIGHTS
COMPASS
LIGHT
PIPER
CHEROKEE
SIX SERVICE
MANUAL
INSTRUMENT LIGHTS
5 AMP
NAVIGATION
LIGHTS
5 AMP
TERMINAL
UPPER
PANEL
LIGHTS
INSTRUMENT
LIGHTS
DIMMER
-TO START.
6 ACC
C/B
RADIO
LIGHTS
DIMMER
PA-32-260,
Serial Nos.
32-7400001
to 7400061
Incl.
PA-32-300.
Serial
Nos.
32-7440001
to
7440182
Incl.
Figure
10-48. Instrument, Navigation
and Radio Lights
ELECTRICAL
SYSTEM
Revised:
8/7/74
3E10

Table of Contents

Related product manuals