EasyManua.ls Logo

Piper Cherokee Six - Page 632

Piper Cherokee Six
721 pages
Print Icon
To Next Page IconTo Next Page
To Next Page IconTo Next Page
To Previous Page IconTo Previous Page
To Previous Page IconTo Previous Page
Loading...
PIPER
CHEROKEE
SIX
SERVICE
MANUAL
ALTERNATOR
a8
PA-32-260.
Serial
No.
32-7500001
to 32-7600033
Icn.
PA-32-300,
Serial
Nos.
32-7540001
to
32-7640142
Incl.
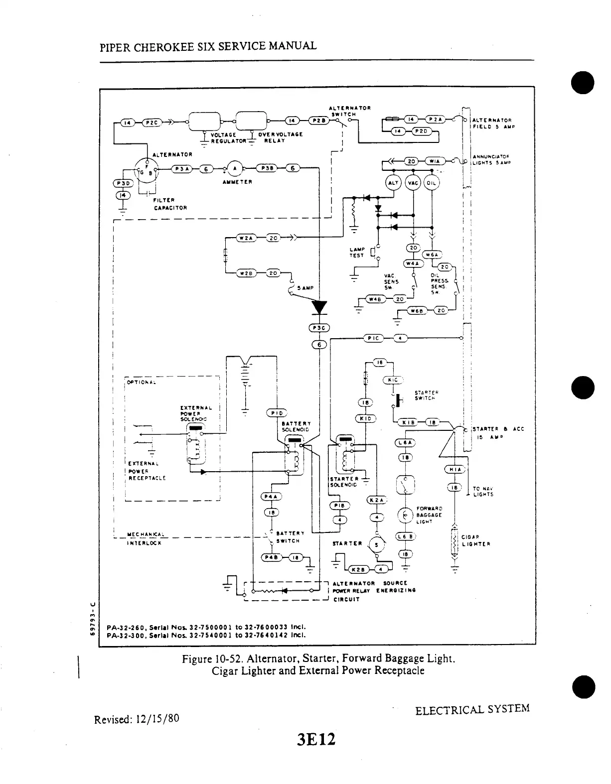
Figure
10-52.
Alternator,
Starter,
Forward
Baggage
Light.
Cigar
Lighter
and
External
Power
Receptacle
ELECTRICAL
SYSTEM
Revised:
12/15/80
3E12
3E12

Table of Contents

Related product manuals