EasyManua.ls Logo

Piper Cherokee Six - Page 638

Piper Cherokee Six
721 pages
Print Icon
To Next Page IconTo Next Page
To Next Page IconTo Next Page
To Previous Page IconTo Previous Page
To Previous Page IconTo Previous Page
Loading...
- CAPACITOR
ALTERNATOR
OPTIONAL
EXTERNAL
POWER
SOLENOID
I
EXTERNAL
POWER
RECEPTACLE
ECHAN
ICAL
INTERLOCK
PIPER
CHEROKEE
SIX
SERVICE
MANUAL
r
ALTERNATOR
FIELD
5
AMP
ANNUNCIATOR
LIGHTS
5AMP
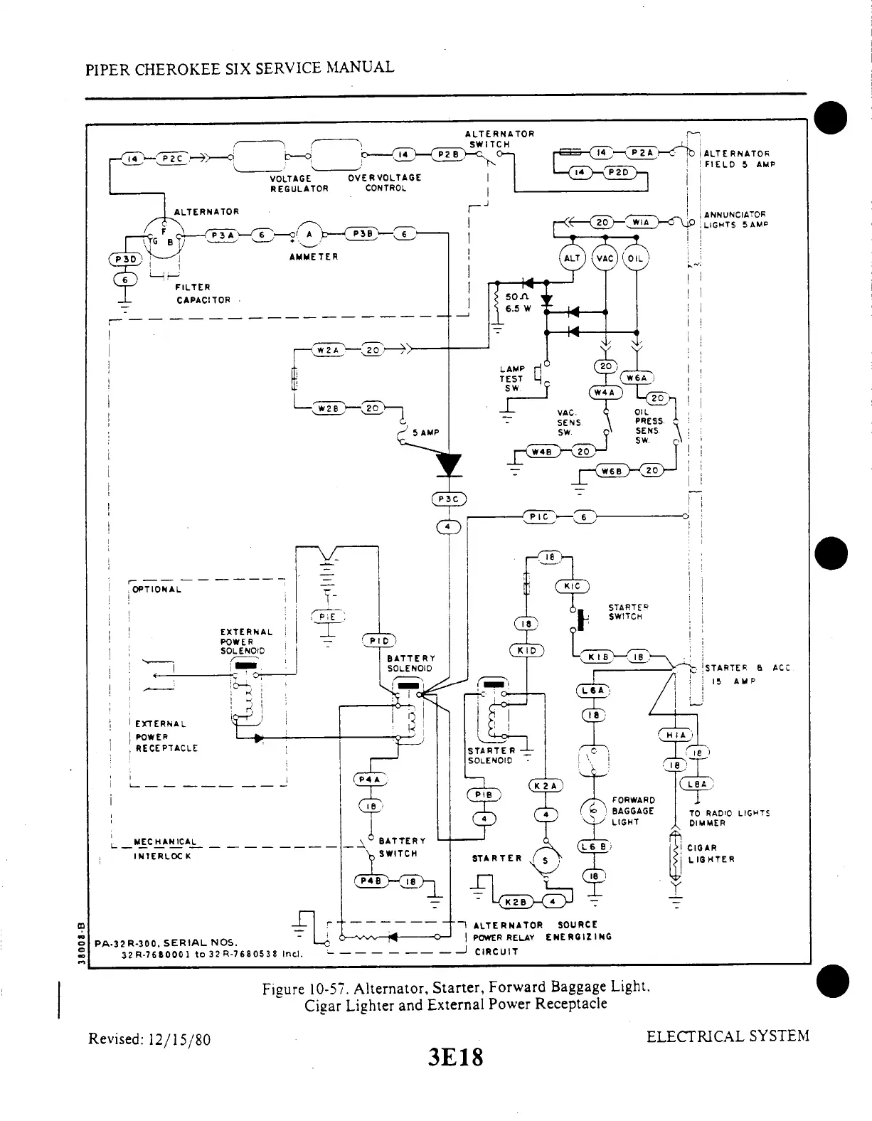
Figure
10-57.
Alternator,
Starter,
Forward
Baggage
Light.
Cigar
Lighter
and
External
Power
Receptacle
Revised:
12/15/80
3E18
ELECTRICAL
SYSTEM

Table of Contents

Related product manuals