EasyManua.ls Logo

Rockwell Commander 112 - Page 60

Rockwell Commander 112
293 pages
Print Icon
To Next Page IconTo Next Page
To Next Page IconTo Next Page
To Previous Page IconTo Previous Page
To Previous Page IconTo Previous Page
Loading...
()
::r'
~
::s
crq
(t)
l).:)
~
I
~
"'"
to
c:
...
(1)
W
I
....,
::I:
"<
a...
...
c
c:
n
V\
"<
=-
(1)
3
V\
n
::r
(1)
3
2-
n
G)
(1)
C
...
;g
~
...
c
!l
(1)
a...
V\
::r
(1)
~
2..
w
~
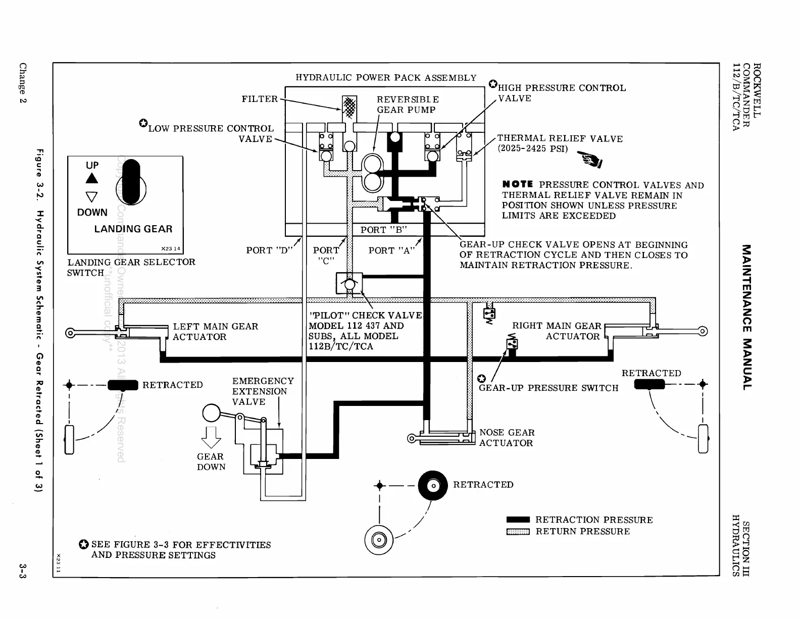
HYDRAULIC
POWER
PACK
ASSEMBLY
0
I I HIGH PRESSURE CONTROL
~
~
REVERSIBLE
~VALVE
-
GEAR
PUMP
°LOW
PRESSURE
CONTROL
VALVE
*'
DOWN
LANDING
GEAR
X2314
LANDING GEAR
SELECTOR
SWITCH
+---_
RETRACTED
I J
I /
0--
GEAR
DOWN
EMERGENCY
EXTENSION
VALVE
o
SEE
FIGURE
3-3
FOR
EFFECTIVITIES
AND
PRESSURE
SETTINGS
THERMAL
RELIEF
VALVE
(2025-
2425 PSI)
~
~~I
N
OlE
PRESSURE
CONTROL
VALVES
AND
THERMAL
RE
LIE F VALVE REMAIN IN
POSITION
SHOWN UNLESS
PRESSURE
LIMITS
ARE
EXCEEDED
GEAR-UP
CHECK
VALVE
OPENS
AT
BEGINNING
OF
RETRACTION
CYCLE
AND
THEN
CLOSES
TO
MAINTAIN
RETRACTION
PRESSURE.
F······=·····=·····=······:!:··;··!::!···i:-:!I:
__
------.'::::)
112B/TC/TCA
::~
..
~
..
______
f 0
RETRACTED
::
GEAR-UP
PRESSURE
SWITCH --+
\ i
~
I
~
NOSE
GEAR
@ :
ACTUATOR
~I
--0
+ - -0
RETRACTED
I /
I
/'
@/
-
RETRACTION
PRESSURE
E;::::::::::J
RETURN
PRESSURE
.....
()::c
~OO
~~C1
tJj~~
~>~
~Ztr:l
QO~
~tr1~
()~
>
~
»
z
-4
m
Z
»
z
o
m
~
»
z
c
»
~
::I1
~U)
Otr1
~Q
~O
t:Z
()I-I
U)~
Copyright Commander Owners Group 2013 All Rights Reserved
**unofficial copy**

Table of Contents