EasyManua.ls Logo

Rockwell Commander 112 - Page 61

Rockwell Commander 112
293 pages
Print Icon
To Next Page IconTo Next Page
To Next Page IconTo Next Page
To Previous Page IconTo Previous Page
To Previous Page IconTo Previous Page
Loading...
C.:I
I
~
()
=-
."
co
c
...
(I)
W
I
I'-l
J:
"<
D..
o
C
n
'"
"<
CIt
..
(I)
3
'"
n
:r
(I)
3
a
::::!'.
n
Q
(I)
D
...
m
)(
CD
::::.
D..
(I)
D..
-
'"
:r
(I)
!.
I'-l
o
-
w
§ I
~
(JCl
.....
('I)
'"
N
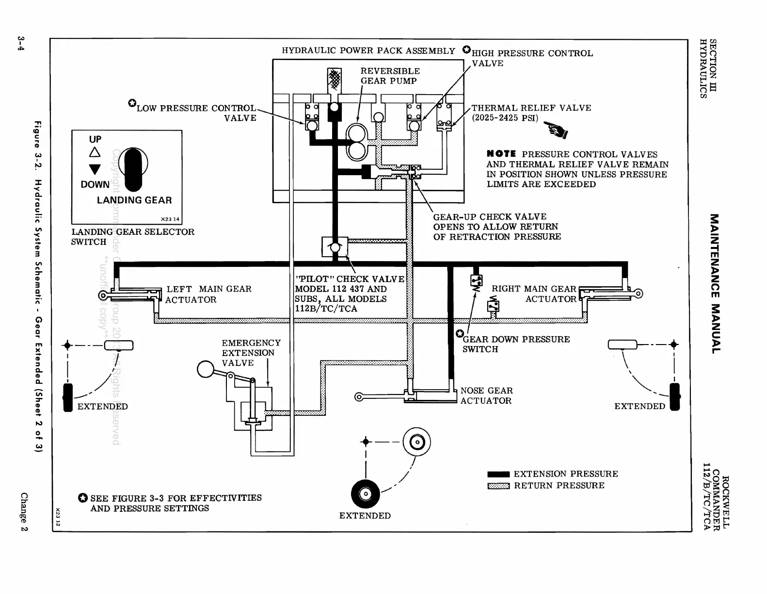
°LOW
PRESSURE CONTROL
VALVE
UP
~
~
DOWN
,
LANDING GEAR
X2314
LANDING GEAR
SELECTOR
SWITCH
IT
'
=*11
LEFT
MAIN GEAR
o ACTUATOR
+---c:::J
I /
I I
i /
1
---""
EXTENDED
EMERGENCY
EXTENSION
VALVE
o
SEE
FIGURE
3-3
FOR
EFFECTlVITIES
AND PRESSURE SETTINGS
HYDRAULIC POWER PACK ASSEMBLY
0HIGH
PRESSURE CONTROL
REVERSIBLE
GEAR
PUMP
"PILOT"
CHECK VALVE
MODEL
112 437 AND
SUBS,
ALL
MODELS
112B/TC/TCA
i VALVE
THERMAL
RELIEF
VALVE
(2025-2425 PSI)
,-,
NOI.
PRESSURE CONTROL VALVES
AND THERMAL
RELIEF
VALVE REMAIN
IN
POSITION SHOWN UNLESS PRESSURE
LIMITS
ARE
EXCEEDED
GEAR-UP
CHECK VALVE
OPENS
TO ALLOW RETURN
OF
RETRACTION PRESSURE
RIGHT MAIN GEAR
t%
: I
::§)
ACTUATOR
°GEAR
DOWN
PRESSURE
SWITCH
c:=J----+
\ I
\ I
"I
NOSE GEAR
@
;;:;1
J ACTUATOR
EXTEND~;I
t--~
f I
G//
EXTENDED
_ EXTENSION PRESSURE
t···:·:·:·:·:·:·1
RETURN
PRESSURE
t:dtl.l
~~
~:j
c:=~
t'"4
oS
tI.l
~
»
z
-I
m
Z
»
z
o
m
~
»
z
c
»
r-
.-
:;:;()
tir°~
...
,J~O
~s=()
(»~
~8~
()~t""I
>::ot""l
Copyright Commander Owners Group 2013 All Rights Reserved
**unofficial copy**

Table of Contents