EasyManua.ls Logo

Siemens SINAMICS S120 - Harmonic Currents of 12-Pulse Rectifier Circuits

Siemens SINAMICS S120
530 pages
To Next Page IconTo Next Page
To Next Page IconTo Next Page
To Previous Page IconTo Previous Page
To Previous Page IconTo Previous Page
Loading...
Fundamental Principles and System Description
Engineering Information
SINAMICS Engineering Manual – November 2015
Ó Siemens AG
79/528
Typical line current of 6-pulse rectifiers with LHF or LHF compact
When 6-pulse rectifier circuits (G130, G150) with Line Harmonics Filters (LHF or LHF compact) are used, the system
complies with the limit values stipulated in standard IEEE 519 (Recommended Practices and Requirements for
Harmonic Control in Electrical Power Systems).
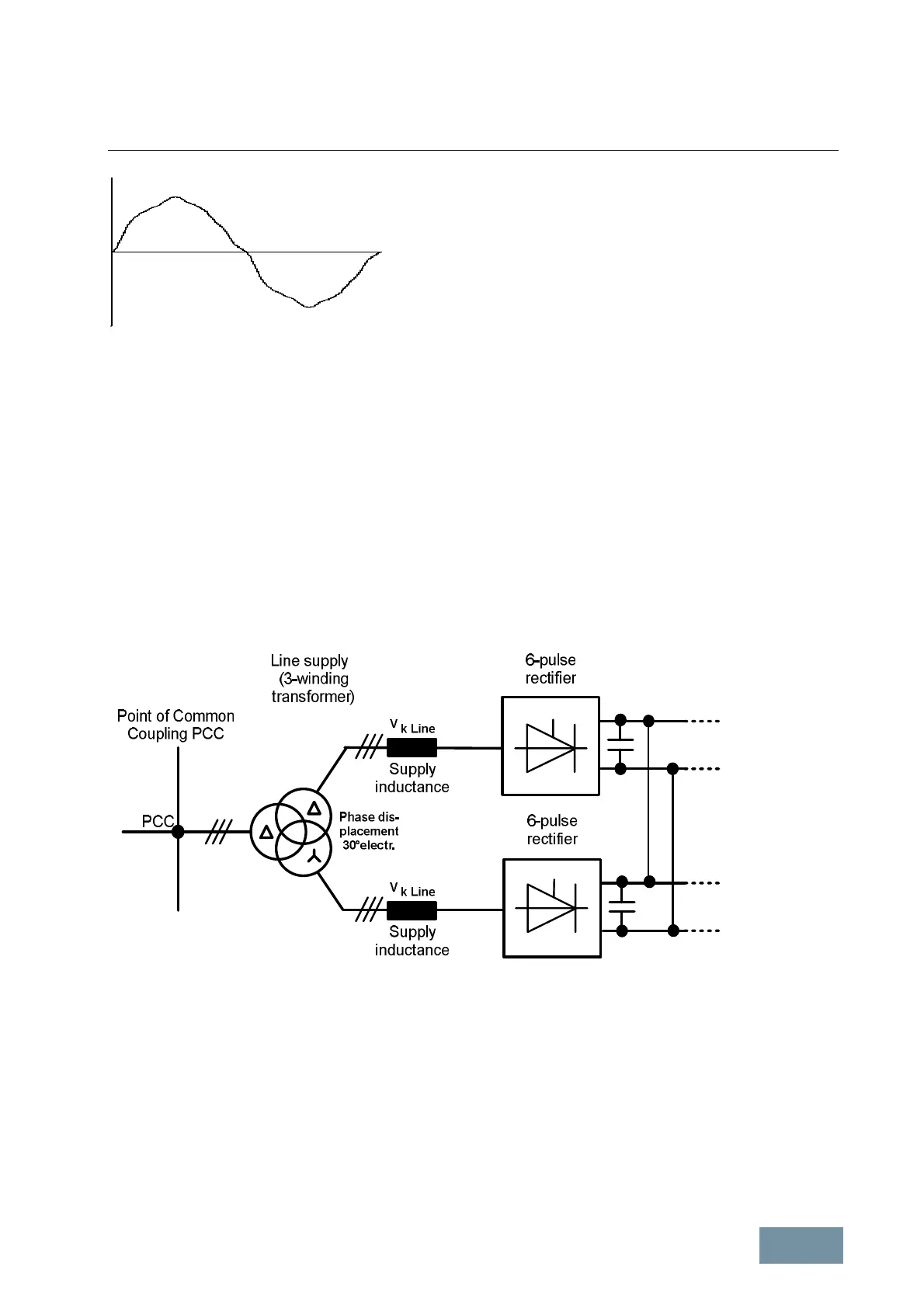
1.4.4 Harmonic currents of 12-pulse rectifier circuits
A 12-pulse rectifier circuit is created when two identical 6-pulse rectifiers are supplied from two different supply
systems, whose voltages are out of phase by 30°. This is achieved with the use of a three-winding transformer,
whose one low-voltage winding is star-connected and the other delta-connected. The harmonic effects can be
significantly reduced with 12-pulse circuits as compared to 6-pulse circuits. 12-pulse rectifier circuits can be
implemented for SINAMICS G150 in the higher power range, which consists of the parallel connection of two
individual G150 devices and therefore two 6-pulse rectifiers. 12-pulse rectifier circuits can also be implemented by
using two S120 Basic Line Modules or S120 Smart Line Modules.
12-pulse rectifier with separate three-winding transformer
Due to the phase shifting of 30° between the two secondary voltages, the harmonic currents with harmonic numbers
h = 5, 7, 17, 19, 29, 31, 41, 43, ... , which are still present in the input currents of the 6-pulse rectifiers, compensate
one another so that theoretically only odd harmonic currents and voltages that cannot be divided by 3 with the
following numbers h occur at the PCC on the primary side of the three-winding transformer:
h = n
*
12 ± 1 where n = 1, 2, 3, ...
i.e.
h = 11, 13, 23, 25, 35, 37, 47, 49, ...

Table of Contents

Other manuals for Siemens SINAMICS S120

Related product manuals