EasyManua.ls Logo

Siemens SINAMICS S120 - Page 249

Siemens SINAMICS S120
260 pages
To Next Page IconTo Next Page
To Next Page IconTo Next Page
To Previous Page IconTo Previous Page
To Previous Page IconTo Previous Page
Loading...
Appendix
A.3 Hydraulic
Hydraulic Drive
System Manual, 04/2015, 6SL3097-4BA00-0BP1
249
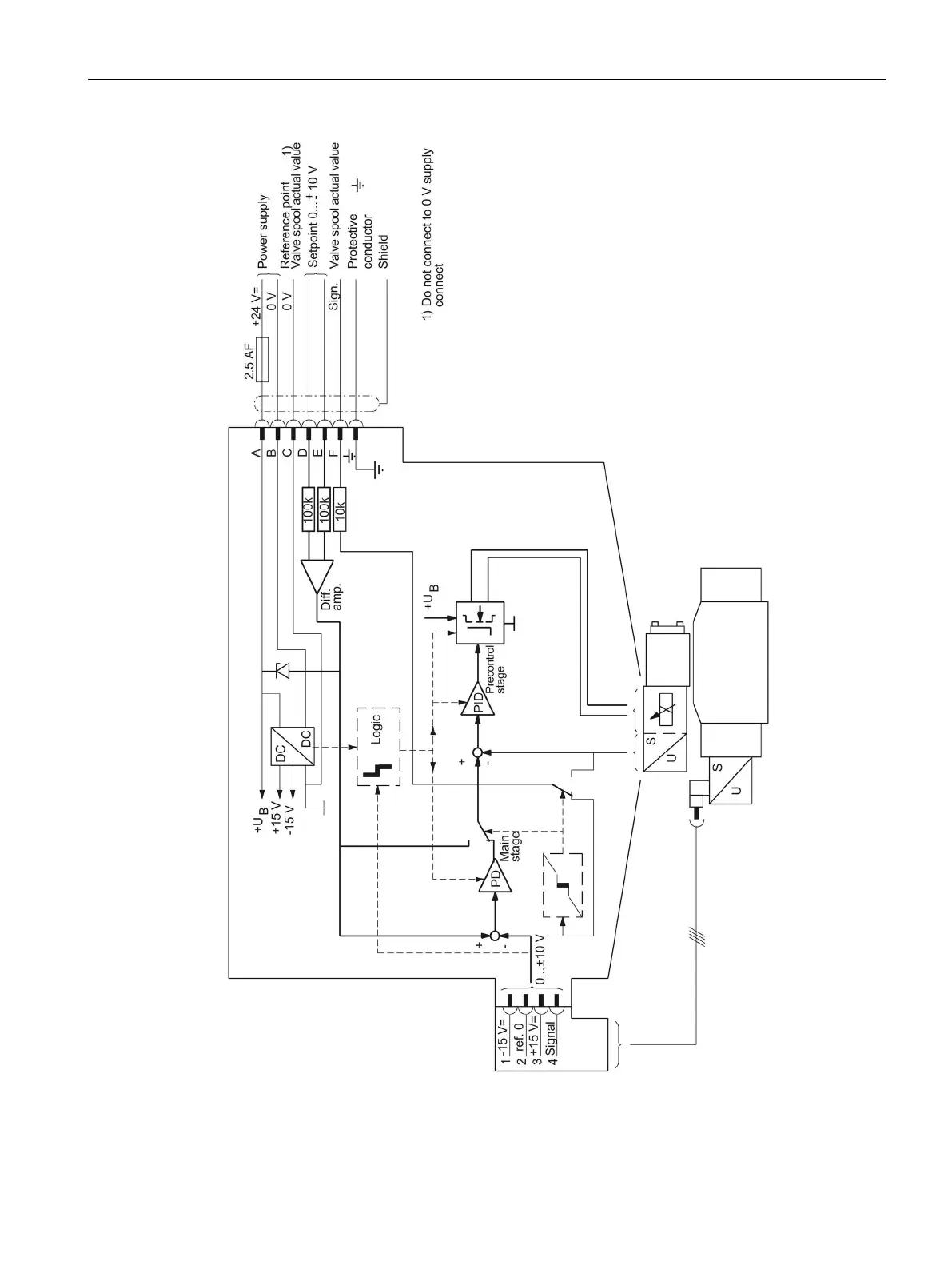
Figure A-16 Block diagram of the valve amplifier for a precontrolled servo solenoid valve

Table of Contents

Other manuals for Siemens SINAMICS S120

Related product manuals