EasyManua.ls Logo

Trane Symbio 800 Control Upgrade Kit - Wiring Diagrams; Existing LLIDs Removal Diagram

Trane Symbio 800 Control Upgrade Kit
36 pages
To Next Page IconTo Next Page
To Next Page IconTo Next Page
To Previous Page IconTo Previous Page
To Previous Page IconTo Previous Page
Loading...
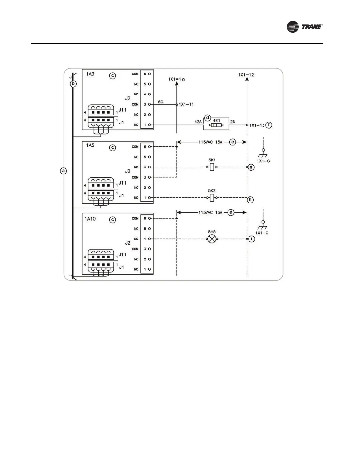
Wiring Diagrams
CDUB-SVN001B-EN 33
Notes:
•a - All notes and hazard notifications listed in “Wiring
Diagrams,” p. 32 of this manual apply to this drawing
•b - IPC BUS
•c
- Dual relay LLID to remove (its functions will be
replaced by the Quad Relay)
•d - Oil tank junction box
•e - Customer provided
•f
- Oil tank heater
•g - Evaporator water pump (optional)
•h
- Condenser water pump (required)
•i - Ice building indicator (optional)
Figure 67
. Existing LLIDs to remove before installing quad relay LLID

Related product manuals