EasyManua.ls Logo

VAT 613 Series - Page 25

VAT 613 Series
149 pages
To Next Page IconTo Next Page
To Next Page IconTo Next Page
To Previous Page IconTo Previous Page
To Previous Page IconTo Previous Page
Loading...
Series 613 INSTALLATION
984360EC Edition 12.08.2022 25/
149
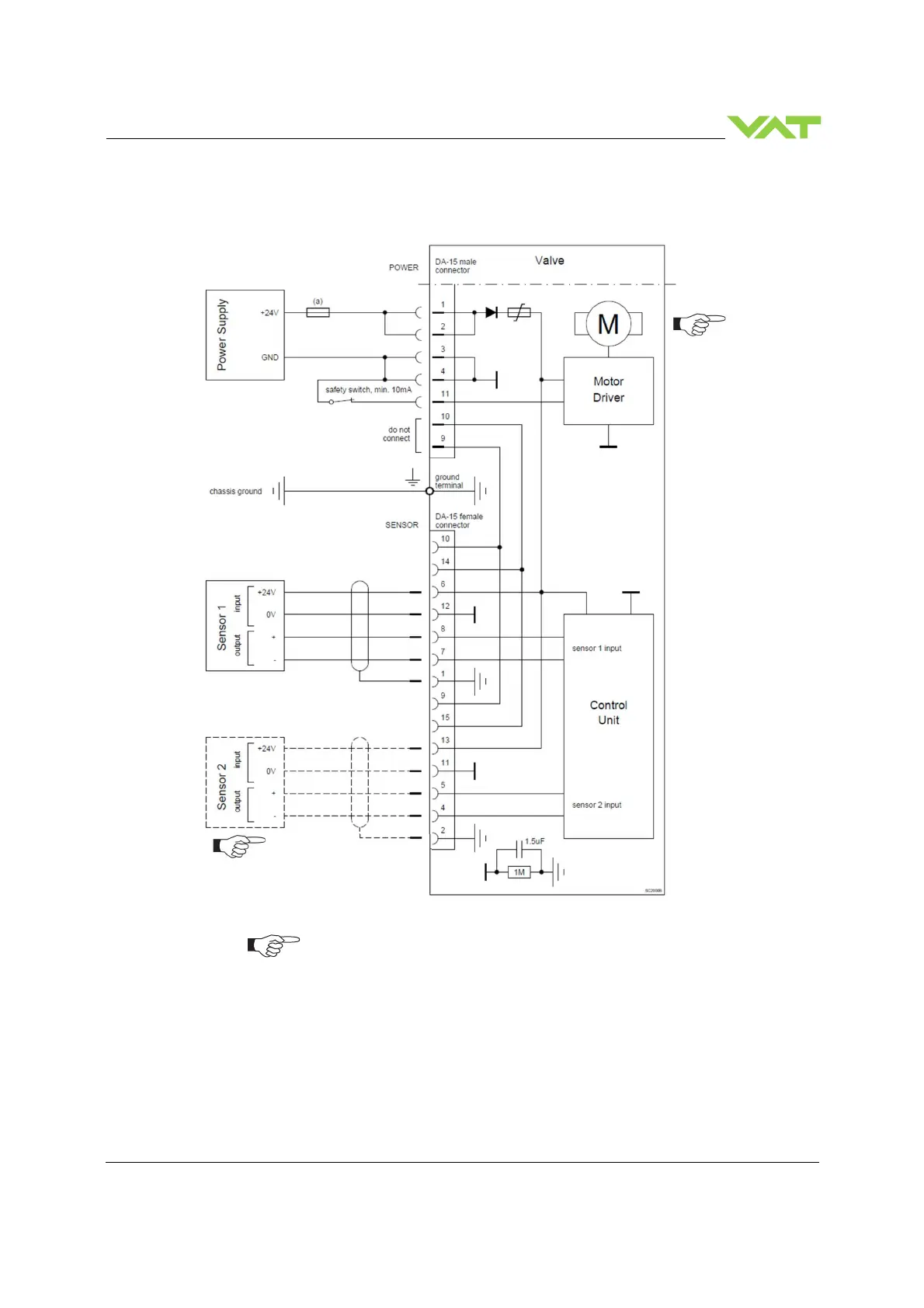
5.5.3.1 Power and 24V sensor connection
[61. . . - . . G . - . . . . / 61. . . - . . H . - . . . . versions recommended]
VAT fuse recommendation: (a) 3 AF
Use shielded sensor cable(s). Keep cable as short as possible, but locate it away
from noise sources.
Connector: Use only screws with 4–40 UNC thread for fastening the connectors!
Pins 4 and 11 must be
bridged for operation.
An optional switch
would allow for motor
interlock to prevent
valve from moving.
Low range sensor may be con-
nected to sensor 1 or sensor 2
input. Do configuration accordingly

Table of Contents

Related product manuals