EasyManua.ls Logo

VAT 613 Series

VAT 613 Series
149 pages
To Next Page IconTo Next Page
To Next Page IconTo Next Page
To Previous Page IconTo Previous Page
To Previous Page IconTo Previous Page
Loading...
INSTALLATION
Series 613
26/149
Edition 12.08.2022 984360EC
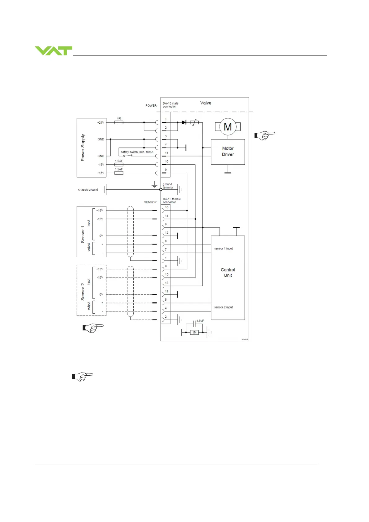
5.5.3.2 Power and 15V sensor connection
[61 .. . - . . G . - . . . . / 61. . . - . . H . - . . . . versions recommended]
VAT fuse recommendation: (a) 3 AF
Use shielded sensor cable(s). Keep cable as short as possible, but locate it away
from noise sources.
Connector: Use only screws with 4–40 UNC thread for fastening the connectors!
Pins 4 and 11 must be
bridged for operation.
An optional switch
would allow for motor
interlock to prevent
valve from moving.
Low range sensor may be
connected to sensor 1 or
sensor 2 input. Do
configuration accordingly.

Table of Contents

Related product manuals