EasyManua.ls Logo

WEG SSW-05 - Como Instalar E Conectar a SSW-05 Plus

WEG SSW-05
92 pages
Print Icon
To Next Page IconTo Next Page
To Next Page IconTo Next Page
To Previous Page IconTo Previous Page
To Previous Page IconTo Previous Page
Loading...
Português-72Português-72
PORTUGUÊS
Manual de Instalação e Operação - SSW-05 Plus
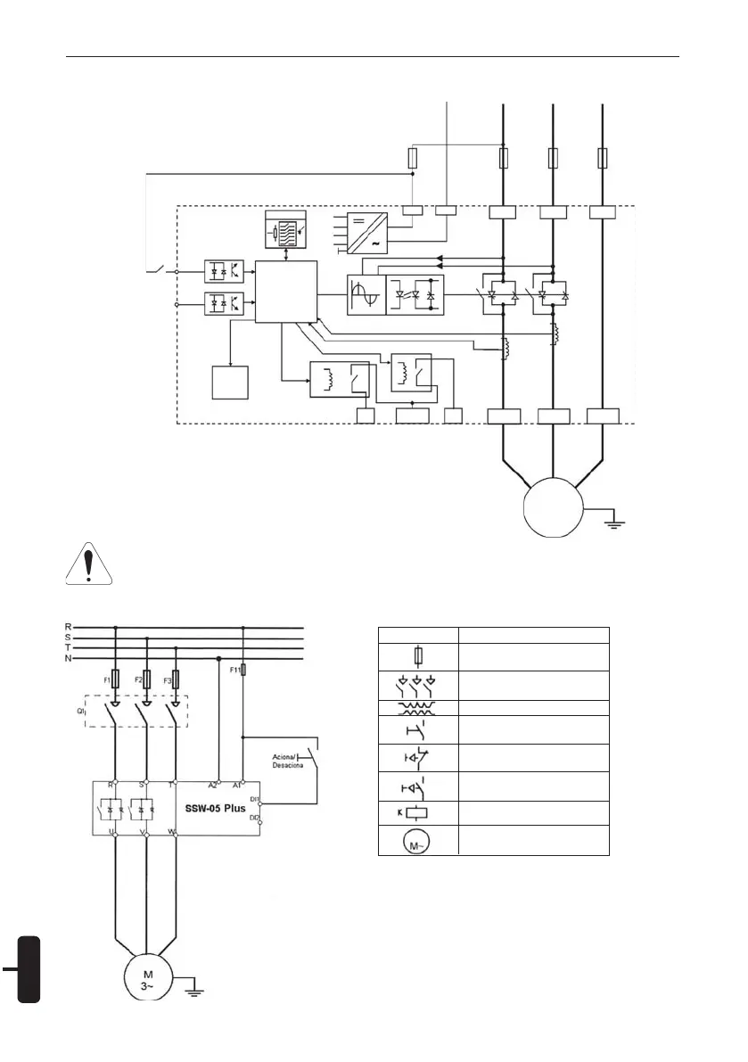
11.2. Partida e Parada Simplificada:
O transformador “T1” apenas é necessário
quando a tensão da rede for diferente da fai-
xa permitida para alimentação da Eletrôni-
ca (90 250Vac). Para 380V utilizar o neu-
tro (N) e uma fase.
11. COMO INSTALAR E CONECTAR A SSW-05 PLUS:
11.1. Blocodiagrama da SSW-05:
SSW-05
Plus
Digital
Signal
Processor
DSP
DI
1
DI
2
Start
Serial
Commu-
nication
13
14/23
24
U/2T1 V/4T2
W/6T3
M
3~
CT
CT
HMI
P
3V3
P
5
P
12
N
12
A1 A2
R/1L1
S/3L2 T/5L3
F11 F1 F2 F3
NRST
Simbologia
Descrição
Fusível
Seccionadora
(Abertura sob Carga)
Transformador
Chave N.A
(Com retenção)
Botoeira N.F
(Com retorno Automático)
Botoeira N.A
(Com retorno Automático)
Contator (Bobina)
Motor de Indução
Trifásico
Atenção
Na primeira energização da SSW-05, sempre energize primeiramente a alimentação da
eletrônica e depois a alimentação de potência.
Figura 11.1 - Blocodiagrama da SSW-05
Figura 11.2 - Partida e Parada Simplificada

Table of Contents

Related product manuals