EasyManua.ls Logo

Agria 9700e - Hydraulic System Diagram

Agria 9700e
64 pages
Print Icon
To Next Page IconTo Next Page
To Next Page IconTo Next Page
To Previous Page IconTo Previous Page
To Previous Page IconTo Previous Page
Loading...
Remote-controlled All-electric Tool Carrier agria 9700e
59
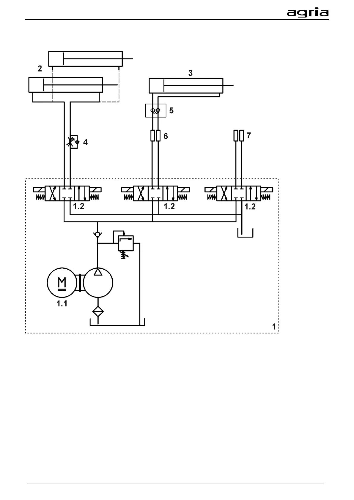
Hydraulic diagram
(1) Hydraulic unit
(1.1) Electric motor / hydraulic pump
(1.2) 4/3-way valve
(2) Lower link lift cylinder
(3) Upper link lift cylinder
(4) Throttle check valve
(5) Lock valve
(6) Quick-action coupling upper link
(7) Quick-action coupling optional connection