EasyManua.ls Logo

Alinx AXKU15 - Page 50

Alinx AXKU15
51 pages
Print Icon
To Next Page IconTo Next Page
To Next Page IconTo Next Page
To Previous Page IconTo Previous Page
To Previous Page IconTo Previous Page
Loading...
AXKU15 User Manual
50/51
www.en.alinx.com
www.en.alinx.com
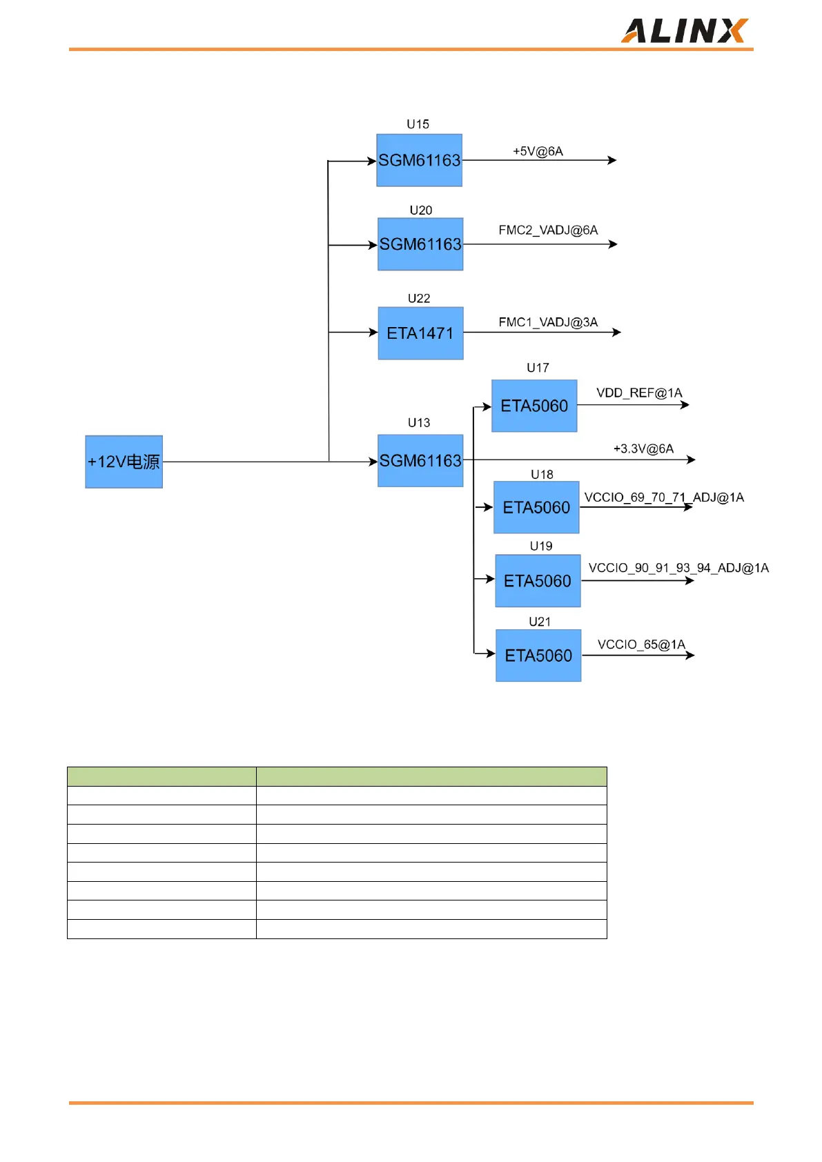
Figure 31: Power Interface Part in Schematic Diagram
The function of each power distribution is shown in the following table:
Power source
Function
+5.0V
Power supply of expansion module
FMC1_VADJ
FMC1 adjusts the voltage
FMC2_VADJ
FMC2 adjustment voltage
+3.3V
Backplane peripheral power supply
VDD_REF
JTAG Power Supply
VCCIO_65
FPGA BANK voltage
VCCIO_90_91_93_94_ADJ@1A
FPGA BANK voltage
VCCIO_69_70_71_ADJ@1A
FPGA BANK voltage
Table 29: power distribution

Related product manuals