EasyManua.ls Logo

Bosch EFEP 375A - Page 36

Bosch EFEP 375A
40 pages
Print Icon
To Next Page IconTo Next Page
To Next Page IconTo Next Page
To Previous Page IconTo Previous Page
To Previous Page IconTo Previous Page
Loading...
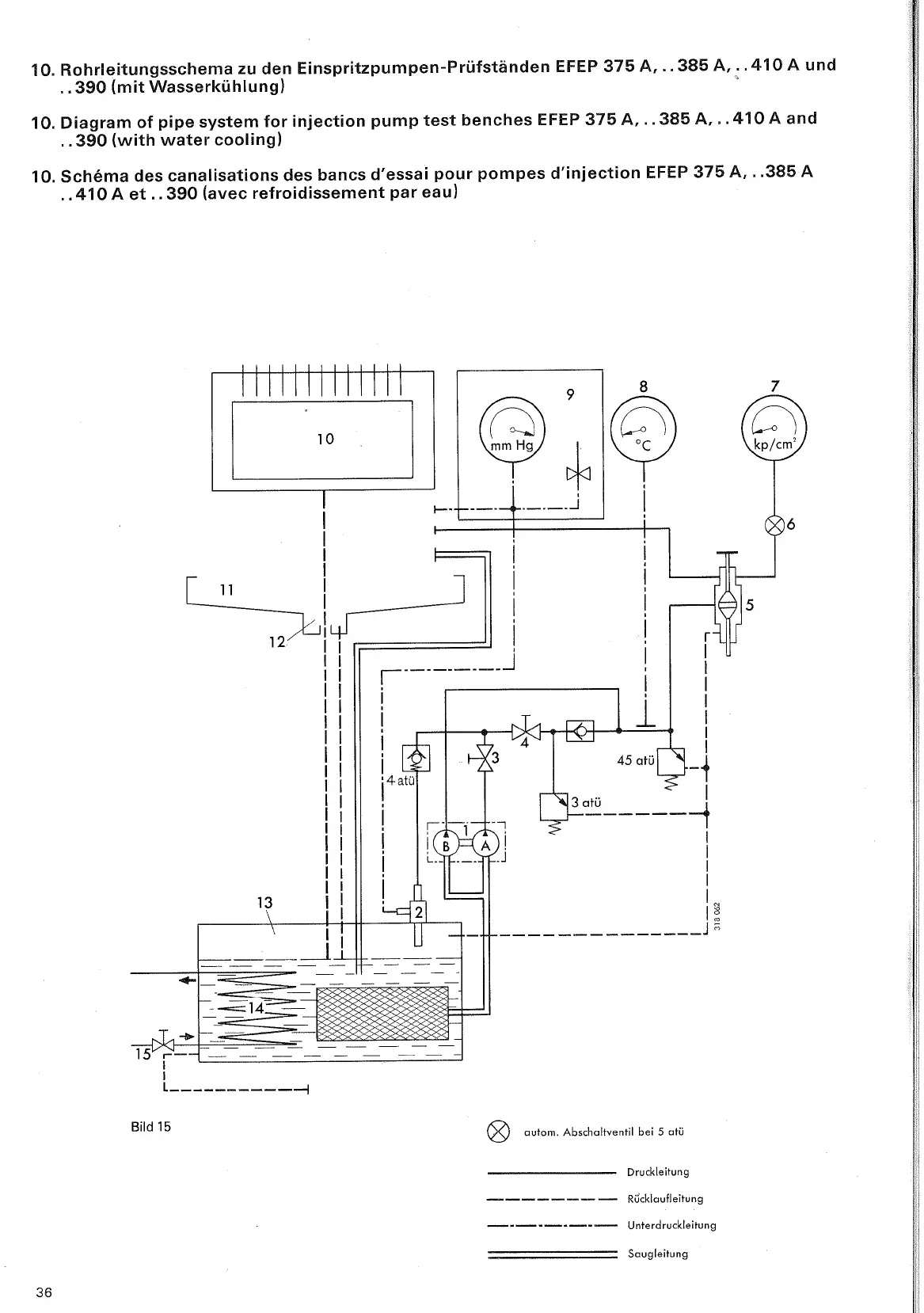
10. Rohrleitungsschema zu den Einspritzpumpen-Prüfständen EFEP 375
8,.
,385
A,
.
.410
A
und
.
,390 (mit Wasserkühlung)
10. Diagram of pipe system for injection pump test benches EFEP
375
A,
.
.385
A,
.
.410
A
and
.
.390 (with water cooling)
10. Schema des canalisations des bancs d'essai pour pompes d'injection EFEP 375
A,
.
,385
A
.
.410
A
et
.
.390 (avec refroidissement par eau)
@
autarn Abschalhentil bei
5
atü
Druckleitung
-------
-
Rücklaufleitung
---------
Unterdruckleitung
Saugleitung

Table of Contents

Related product manuals