EasyManua.ls Logo

Bosch EFEP 375A - Page 38

Bosch EFEP 375A
40 pages
Print Icon
To Next Page IconTo Next Page
To Next Page IconTo Next Page
To Previous Page IconTo Previous Page
To Previous Page IconTo Previous Page
Loading...
1
1.
Schaltpläne
(Erläuterung der Kurzbezeichnungen siehe Geräteliste)
11.
Circuit
diagrams
(see [ist of equipment for explanation of abbreviations!
11.
Schemas de connexion
(pour I'explication des abreviations voir liste d'appareillage)
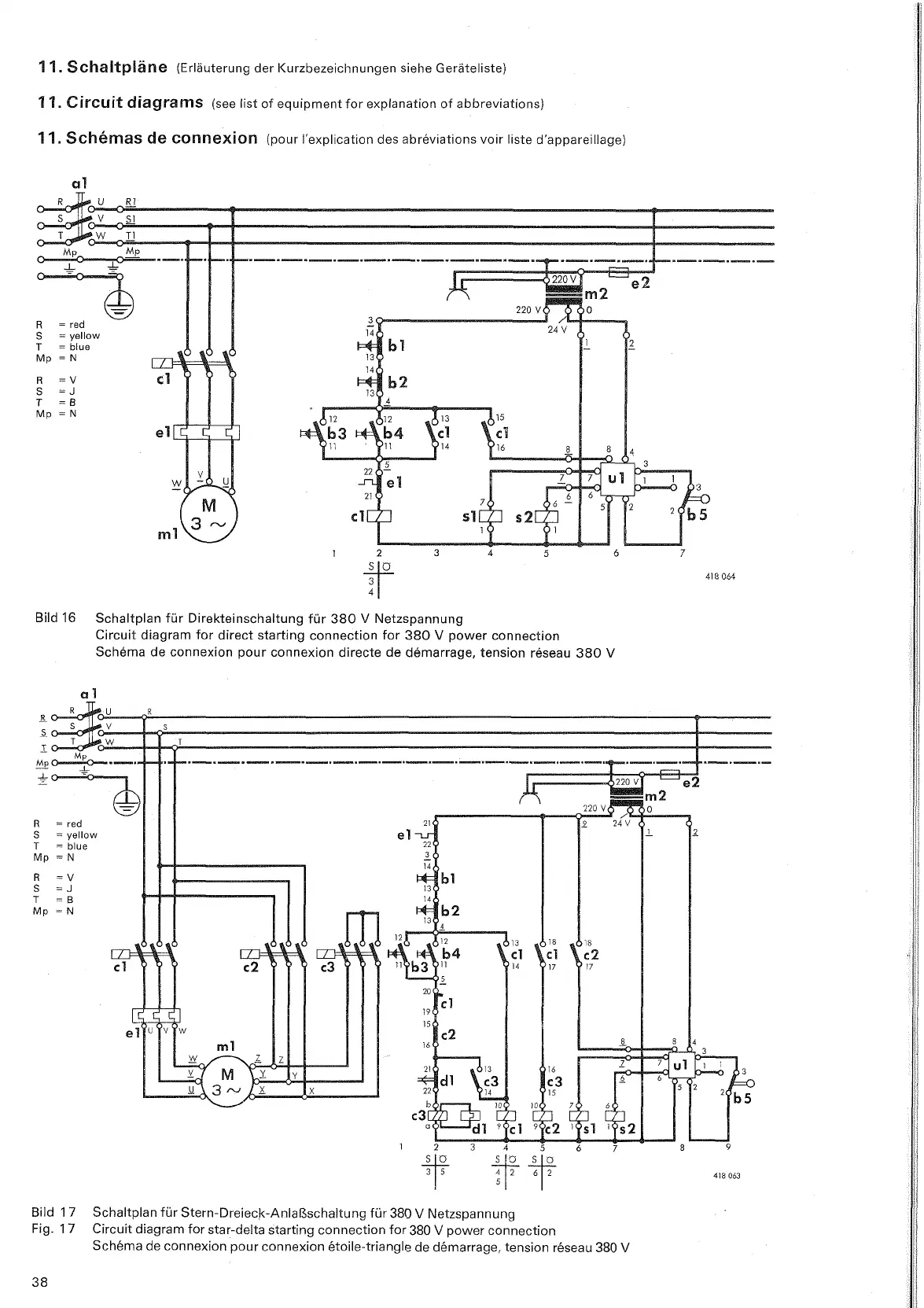
Bild
16
Schaltplan für Direkteinschaltung für
380
V
Netzspannung
Circuit diagram for direct starting connection for
380
V
power connection
Schema de connexion pour connexion directe
de
demarrage, tension reseau
380
V
Bild 17
Schaltplan für
Stern-Dreieck-Anlaßschaltung
für
380
V
Netzspannung
Fig. 17
Circuit diagram for star-delta starting connection for
380
V
power connection
Schema de connexion pour connexion
ktoile-triangle de demarrage, tension reseau
380
V

Table of Contents

Related product manuals