EasyManua.ls Logo

Case 435 - Wiring Harness - Electrical Schematic Frame 01 (A.30.A.88 - C.20.E.01); 435, 445, 445 Ct

Case 435
252 pages
Print Icon
To Next Page IconTo Next Page
To Next Page IconTo Next Page
To Previous Page IconTo Previous Page
To Previous Page IconTo Previous Page
Loading...
DISTRIBUTION SYSTEMS - ELECTRICA L POWE R SYSTEM
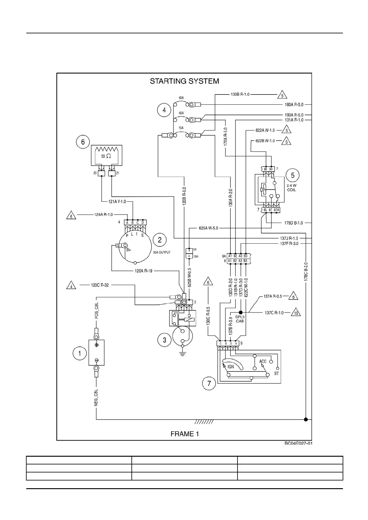
Wiring harness - Electrical schematic frame 01 (A.30.A.88 -
C.20.E.01)
435, 445, 445CT
bc04e027-01 1
(1) Batte r y (4) Circuit Breakers (7) Ignition Switch
(2) Alternator (5) Starter Relay
(3) Starter and Solenoid (6) Resistor (50 ohm)
1 04/05/2005
A.30.A / 55

Table of Contents

Related product manuals