EasyManua.ls Logo

Cornelius IDC 255 - Intelli Valves or 8 UFB-1 Valves

Cornelius IDC 255
38 pages
Print Icon
To Next Page IconTo Next Page
To Next Page IconTo Next Page
To Previous Page IconTo Previous Page
To Previous Page IconTo Previous Page
Loading...
IDC 255 Progate Drive Thru Service Manual
© 2006-2013, IMI Cornelius Inc. - 13 - Publication Number: 621057419SER
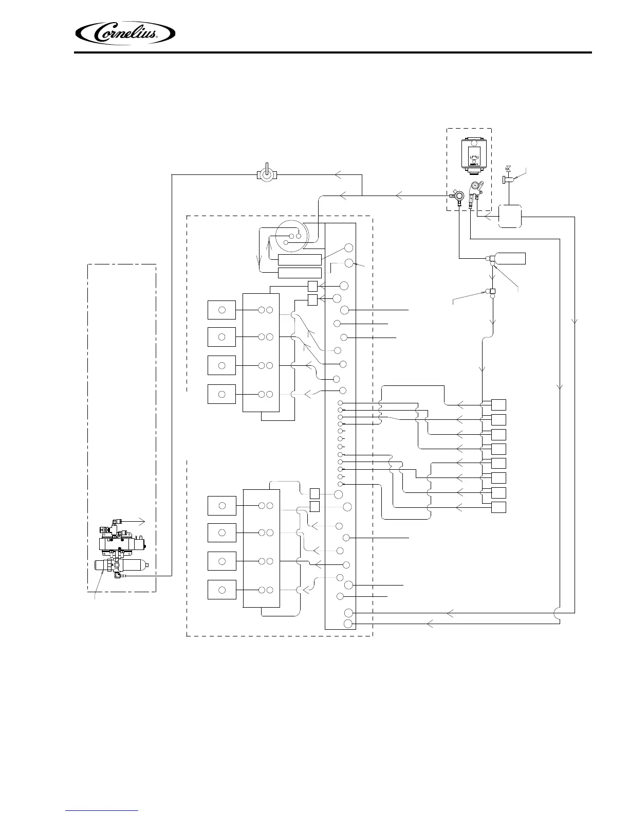
8 Intelli Valves or 8 UFB-1 Valves
Figure 8.
INCLUDED WITH UNIT
COLDPLATE
PW
CW
TO BE POST-CHILLED
PRE-CHILLED WATER
2
3
5
4
6
W2
W3
W2
W1
W4
W1
5
4
3
2
1
12
11
10
9
8
PW = PLAIN WATER
CW = CARBONATED WATER
1
2
3
4
CW
PW
7
8
10
9
11
W2
W3
W4
W3
12
1
6
7
IN
REG A&W OUT
(SINGLE TOWER)
SYRUP 2
OUT
RECIRC
IN
RECIRC
OUT
NOTES:
PLUMBING TO FITTINGS OF DIFFERENT DIAMETER
MAY BE ACCOMPLISHED BY SPLICING THE TUBE AND
USING APPROPRIATE CONNECTORS
CITY WATER
PRESSURE
REGULATOR
OR BOOSTER
PUMP MAY BE
REQUIRED
PUMP & MOTOR ASY
CO2
CYLINDER
WATER FILTER
SECONDARY
REGULATOR
60 PSIG
FOR SYRUP BIBS
PRIMARY REGULATOR
110 PSIG
S1
S2
S3
S4
S5
S6
S7
S8
FILTER REGULATOR
TO PROGATE
SYSTEM
ELECTRICAL-BOX
SHUT-OFF
VALVE
PW
CW
5
6
7
8
CW
PW
REG A&W OUT
DUAL TOWER
DIET A&W OUT
DUAL TOWER

Table of Contents

Other manuals for Cornelius IDC 255

Related product manuals