EasyManua.ls Logo

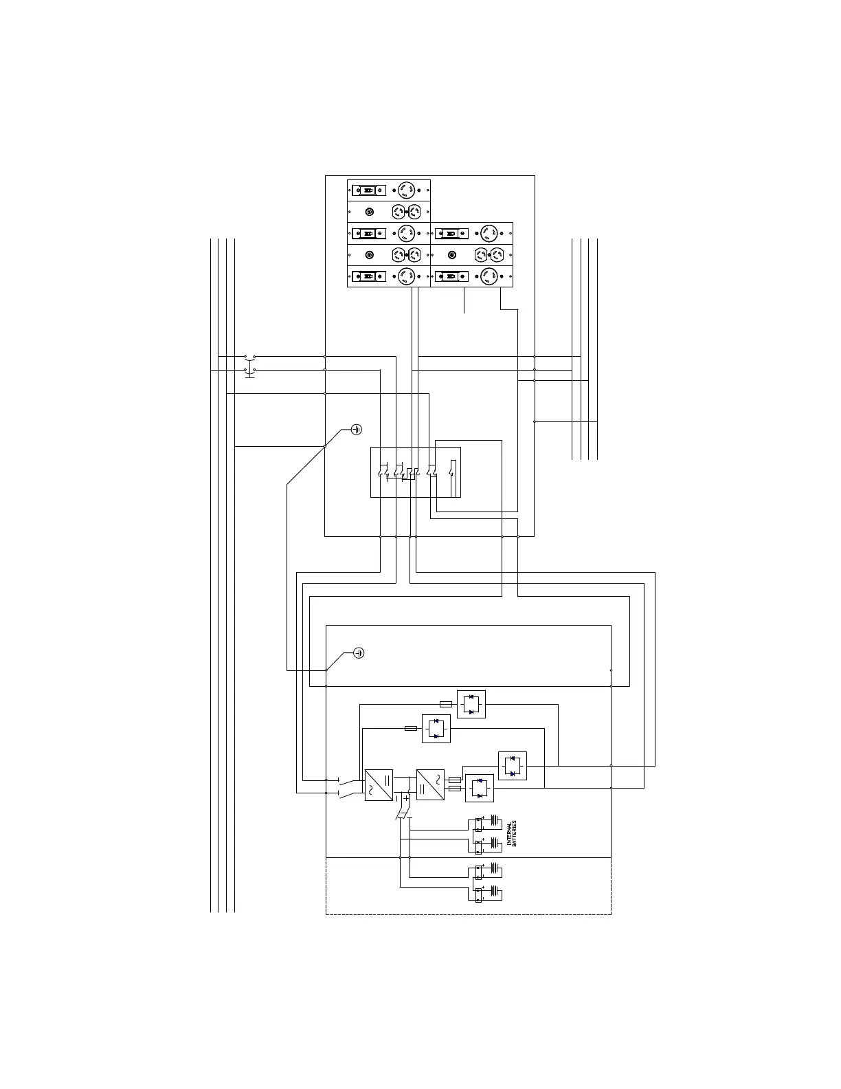
Eaton 9155 UPS - Figure 42. UPS with PDM Wiring Diagram

Eaton 9155 UPS
98 pages
Print Icon
To Next Page IconTo Next Page
To Next Page IconTo Next Page
To Previous Page IconTo Previous Page
To Previous Page IconTo Previous Page
Loading...
Eaton 9155 UPS (8–15 kVA) User’s Guide 164201553—Rev H0 57
Figure 42. UPS with PDM Wiring Diagram
L1 L2
L1 L2
S1
N
N
N
PE
POWER DISTRIBUTION MODULE
WITH
MECHANICAL BYPASS
MODULE
MECHANICAL BYPASS
SWITCH
L1 L2 N PE
F20
F10
L1
L2
N
PE
L2
L1
L1
L2
N
PE
L1
L2
N
PE
14
16
13
15
12 11
2 1
5 6
10 9
8
2 1
4 3
Auxillary Switch
L1
L2
POWER
MODULE
OPTIONAL
BATTERY
MODULE
L1 L2 N PE
7
PE
N
POWER DISTRIBUTION PANELS
(EXAMPLE ONLY, ACTUAL FROM CTO CHART)
UPS Wiring Diagrams and Schematics

Table of Contents

Related product manuals