EasyManua.ls Logo

Eclipse 500 - 10.2 Aircraft Computer System (ACS) Interfaces

Eclipse 500
460 pages
Print Icon
To Next Page IconTo Next Page
To Next Page IconTo Next Page
To Previous Page IconTo Previous Page
To Previous Page IconTo Previous Page
Loading...
Section 9. Climate Control Eclipse 5OO Systems Manual
Copyright © — Eclipse Aviation Corporation
198 Version 2.0 April 2007
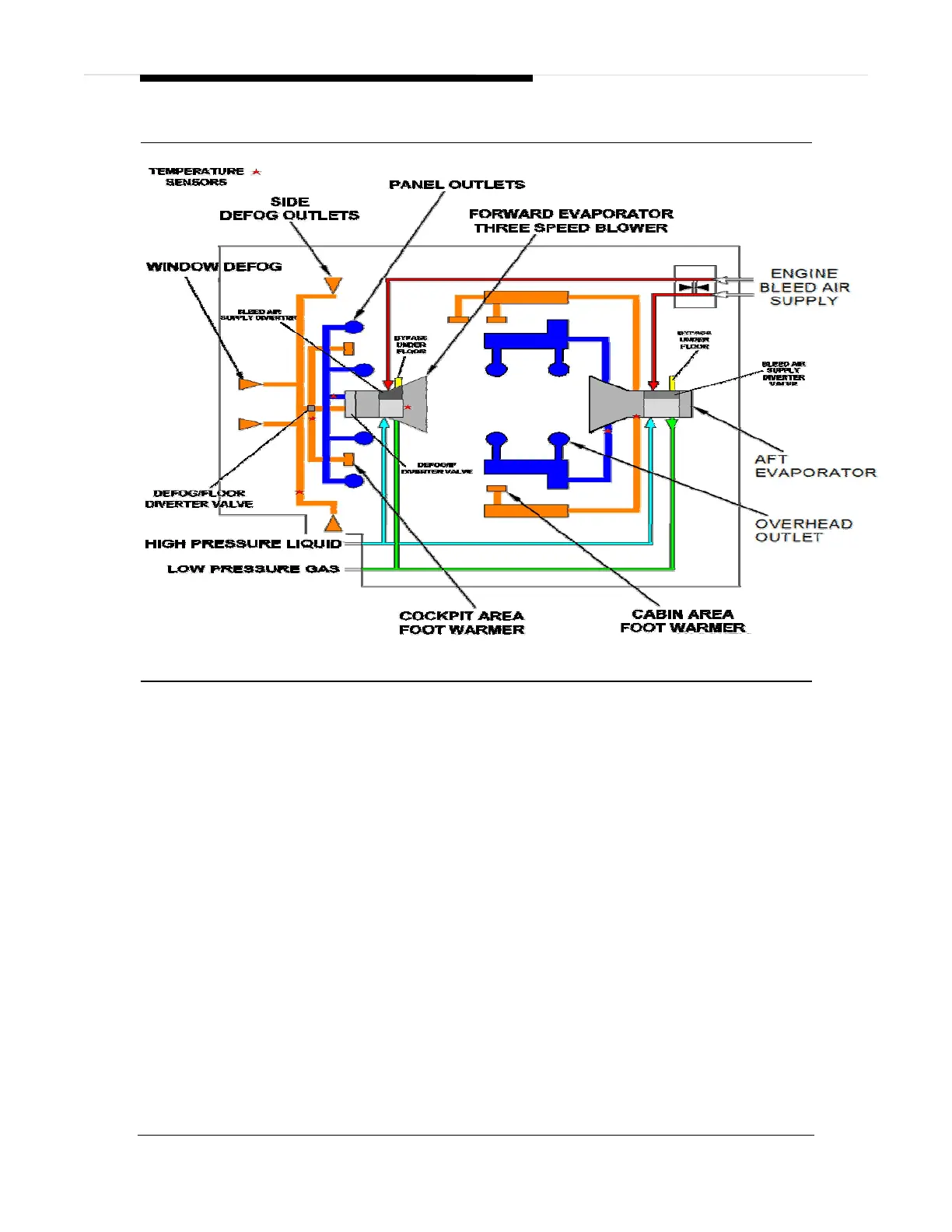
Figure 126. Cabin Air Distribution Schematic
GENERAL
The Cabin Air Distribution System receives cooling air from the air conditioning and
condition bleed air from the bleed air system and distributes it to the cockpit and
cabin zones through two evaporator assemblies and associated distribution ducts.
Cooled air from the evaporators is routed through an upper distribution duct system,
while conditioned bleed air from the evaporators is routed through a lower distribution
duct system. Used cabin air is directed under floor and exits through the primary and
secondary outflow valves.
FORWARD EVAPORATOR
The forward evaporator, located behind the throttle quadrant, supplies conditioned
bleed air and air conditioned cooled air to the switch panel gaspers, foot warmer
outlets, cockpit mid-waist outlets, side window and windshield defog outlets using a
3-speed, 28 volt DC fan.
Conditioned bleed air, normally supplied by the right engine enters the forward
evaporator and passes through a bleed air diverter valve. This valve is responsible
for regulating the use of conditioned bleed air for cockpit air. Should cockpit
temperature demand require very little conditioned bleed air, this door allows this air
to be diverted under floor. Air conditioned air is provided separately within the
forward evaporator unit by air flowing through the evaporator coil, that is then routed

Table of Contents

Related product manuals