EasyManua.ls Logo

Groen CC20-E - Page 153

Groen CC20-E
314 pages
Print Icon
To Next Page IconTo Next Page
To Next Page IconTo Next Page
To Previous Page IconTo Previous Page
To Previous Page IconTo Previous Page
Loading...
5-15
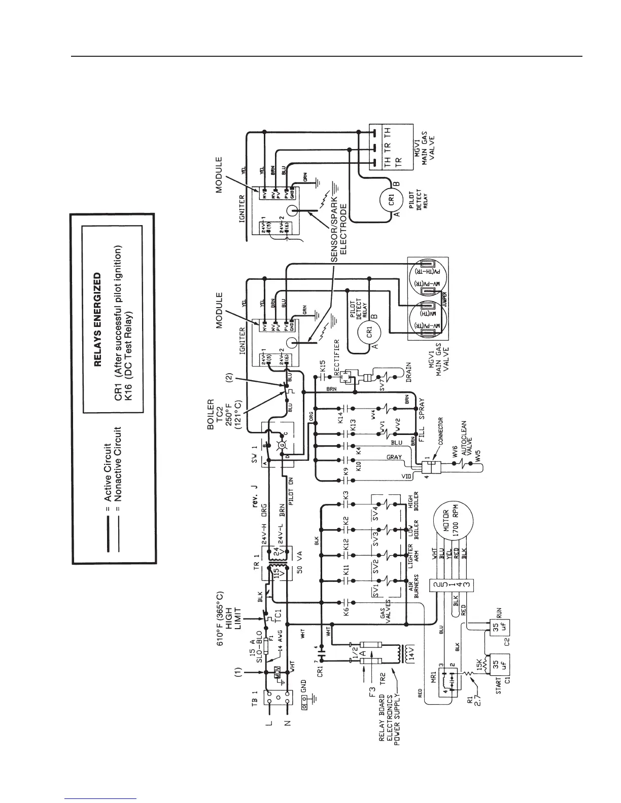
NOTES:
1) SURGE SUPPRESSOR (MOV)
ADDED FEBRUARY 1992.
2)
THERMAL
SWITCH (HIGH LIMIT)
ADDED
APRIL
1993:
CC10G - SERIAL NUMBER GC13230
CC20G - SERIAL NUMBER GC14501
PRIOR TO SERIAL NUMBER:
CC10G - GC13256
CC20G - GC14569
Pilot Ignition Circuit
CC20-G
Electrical Diagrams
Prior to Serial Number GC7243MS
5-15
(Revised 1/02)

Related product manuals