EasyManua.ls Logo

Groen CC20-E - Page 155

Groen CC20-E
314 pages
Print Icon
To Next Page IconTo Next Page
To Next Page IconTo Next Page
To Previous Page IconTo Previous Page
To Previous Page IconTo Previous Page
Loading...
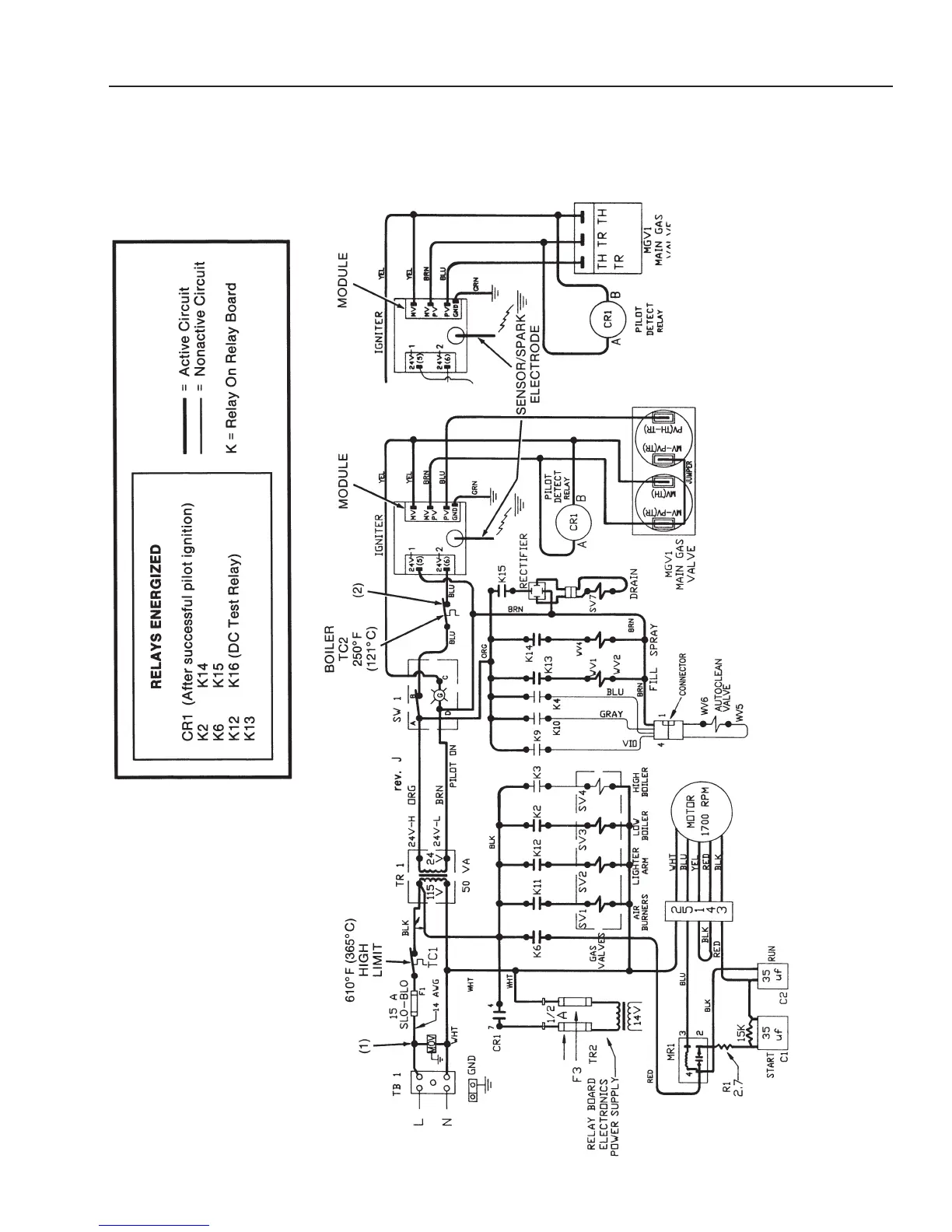
CC20-G
Electrical Diagrams
Prior to Serial Number GC7243MS
5-175-17
Combo Mode Circuit
PRIOR TO SERIAL NUMBER:
CC10G - GC13256
CC20G - GC14569
NOTES:
1) SURGE SUPPRESSOR (MOV)
ADDED FEBRUARY 1992.
2) THERMAL SWITCH (HIGH LIMIT) ADDED APRIL 1993:
CC10G - SERIAL NUMBER GC13230
CC20G - SERIAL NUMBER GC14501
NOTICE: The boiler burners in the
Combo mode function the
same as the Steam mode
until the water is heated and
the oven reaches the Ready
condition.
(Revised 1/02)

Related product manuals