EasyManua.ls Logo

HySecurity SlideDriver 50VF2 - Section 5 - 11 Pin Box Detector Installation

HySecurity SlideDriver 50VF2
86 pages
Print Icon
To Next Page IconTo Next Page
To Next Page IconTo Next Page
To Previous Page IconTo Previous Page
To Previous Page IconTo Previous Page
Loading...
43 © 2012 Installation and Reference Manual D0125 Rev. H
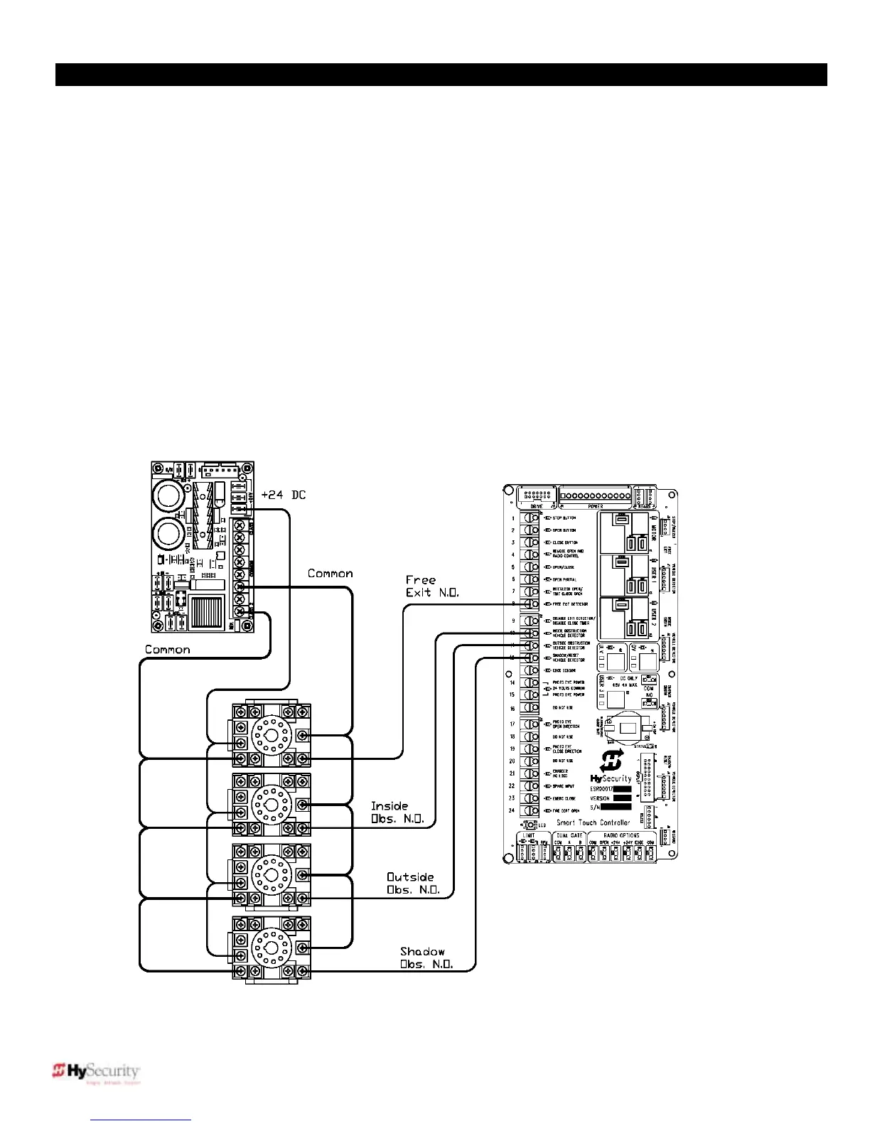
Section 5 Standard 11 Pin Box Type Vehicle Detector Installation
1. If standard 11 pin vehicle detectors are to be used, install the sockets into the control box (if there is room) or in a
separate external housing. The diagram below is for connection reference only. Other items may already be
installed in the physical area where the sockets are shown.
2. Both 24 Volts AC or DC are available, so either detector voltage may be used (24 VAC is not available if the
operator is a battery type). 24 VAC is available at the spade terminals on the lower left corner of our power supply
(marked ACC). 24 VDC is available from the Common Bus and the +24 V spade terminals next to the Common
Bus.
3. Connect 24 Volt power to the detector. Polarity does not matter if the detector is a 24 AC model. If a DC detector
is used, pin #1 is (+) on a DC detector and pin #2 is ( - ).
4. Connect the output pin #6 to the Common Bus on the power supply and the output pin #5 to one of the four
detector inputs (depending upon the detector function required) on the Smart Touch Controller terminal strip.
5. If multiple detectors are used, run the power wires and common wire from socket to socket rather than running
each to the same location separately. The only wires that are separate are the output wire to the Smart Touch
Controller and the loop input wires.
6. Always keep the loop wires well twisted at all places beyond the area of the loop. The lead in portion sealed in a
saw cut does not need to be twisted so long as the wires are encapsulated in loop sealant and cannot move.

Table of Contents

Related product manuals