EasyManua.ls Logo

LiteOn ISA-7-040-S1 - Page 44

LiteOn ISA-7-040-S1
237 pages
Print Icon
To Next Page IconTo Next Page
To Next Page IconTo Next Page
To Previous Page IconTo Previous Page
To Previous Page IconTo Previous Page
Loading...
Lite-On Technology Corp.
Industrial Automation
44
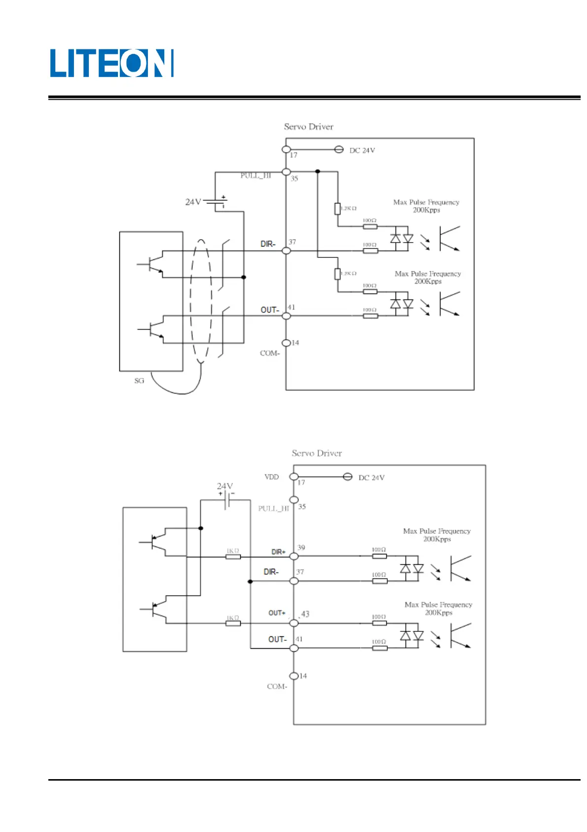
The pulse input source is the NPN type open collector. The external power supply is used.
Note: The double power input is not allowed, otherwise the burning may occur.
The pulse input source is the PNP type open collector. The external power supply is used.

Table of Contents

Related product manuals