EasyManua.ls Logo

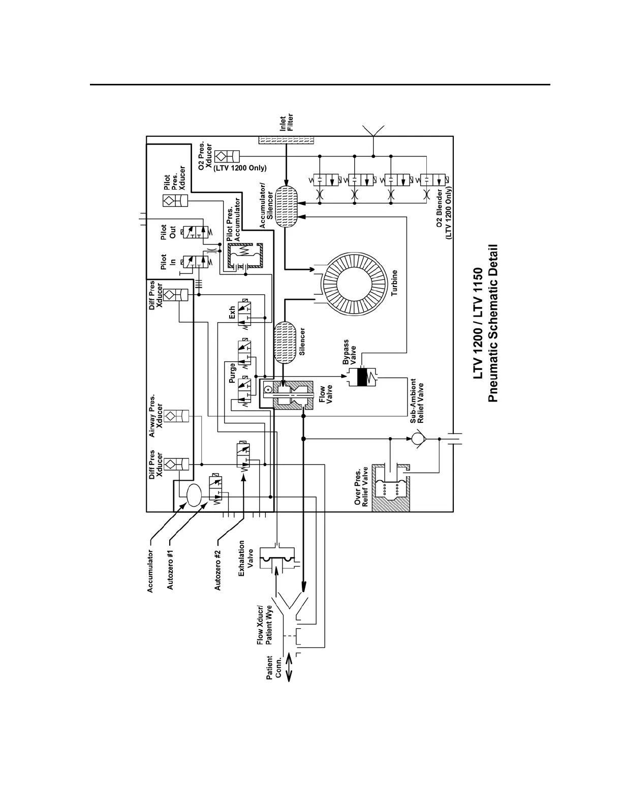
LTV 1200 - Pneumatic Schematic Detail

LTV 1200
341 pages
Print Icon
To Next Page IconTo Next Page
To Next Page IconTo Next Page
To Previous Page IconTo Previous Page
To Previous Page IconTo Previous Page
Loading...
p/n 18603-001, Rev. C LTV
®
1200/1150 Ventilator Service Manual Page 6-3
Pneumatic Schematic Detail

Table of Contents

Related product manuals