EasyManua.ls Logo

Piper Cherokee Six - Page 543

Piper Cherokee Six
721 pages
Print Icon
To Next Page IconTo Next Page
To Next Page IconTo Next Page
To Previous Page IconTo Previous Page
To Previous Page IconTo Previous Page
Loading...
EXTERNAL POWER
RECEPTACLE
EXTERNAL POWER
SOLENOID
PIPER
CHEROKEE
SIX
SERVICE
MANUAL
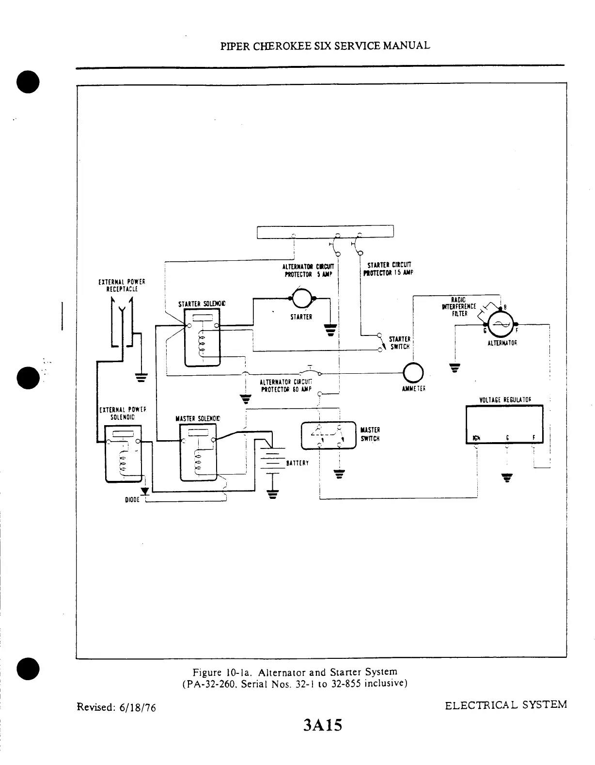
Figure
10-la.
Alternator
and Starter
System
(PA-32-260.
Serial Nos.
32-1 to
32-855 inclusive)
Revised:
6/18/76
ELECTRICAL
SYSTEM
3A15

Table of Contents

Related product manuals