EasyManua.ls Logo

Piper Cherokee Six - Page 544

Piper Cherokee Six
721 pages
Print Icon
To Next Page IconTo Next Page
To Next Page IconTo Next Page
To Previous Page IconTo Previous Page
To Previous Page IconTo Previous Page
Loading...
PIPER
CHEROKEE
SIX
SERVICE
MANUAL
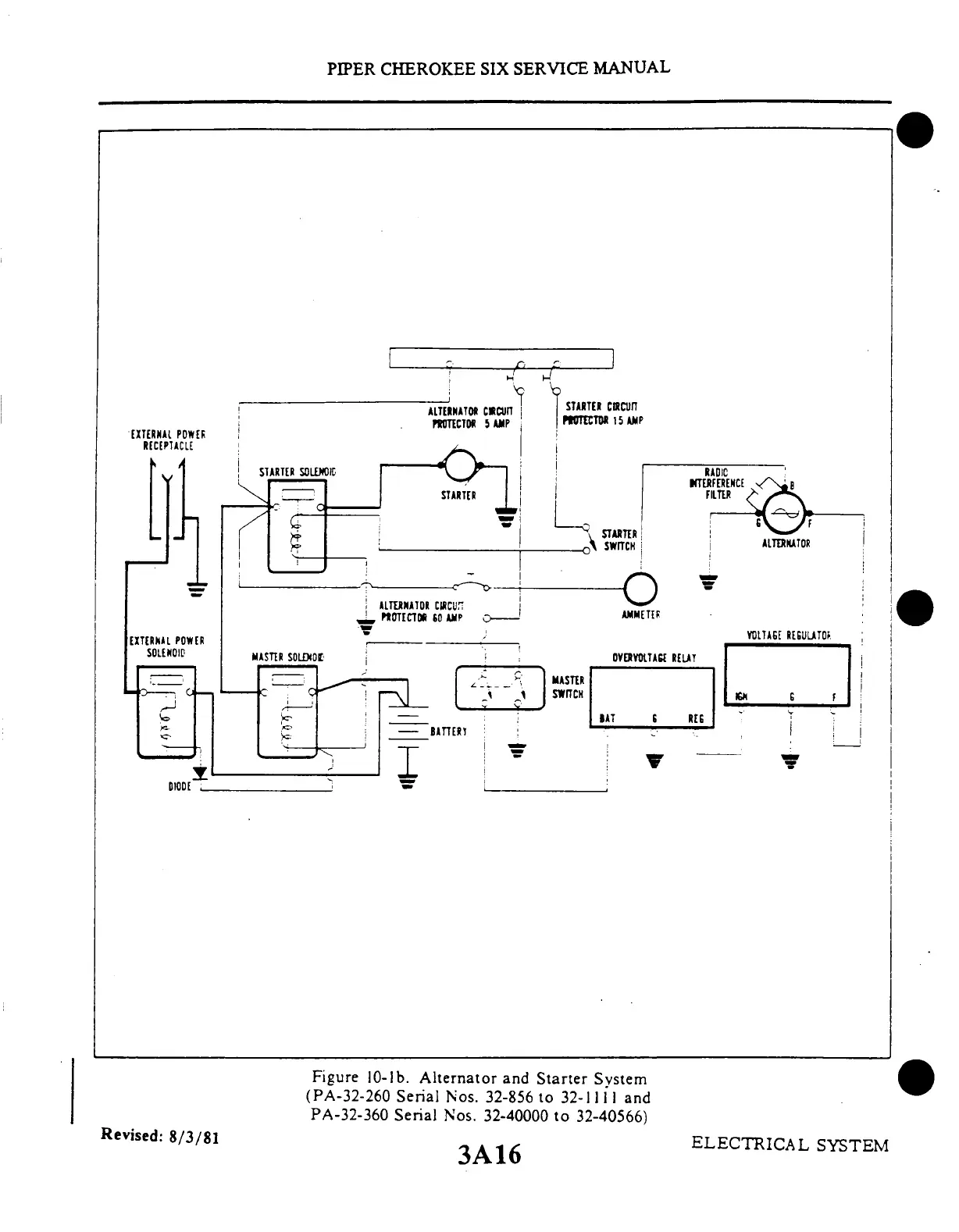
Figure
10-lb.
Alternator
and
Starter
System
(PA-32-260
Serial
Nos.
32-856
to
32-1111
and
PA-32-360
Serial
Nos.
32-40000
to
32-40566)
3A16
Revised:
8/3/81
ELECTRICAL
SYSTEM

Table of Contents