EasyManua.ls Logo

Saeco TALEA - Page 86

Saeco TALEA
99 pages
Print Icon
To Next Page IconTo Next Page
To Next Page IconTo Next Page
To Previous Page IconTo Previous Page
To Previous Page IconTo Previous Page
Loading...
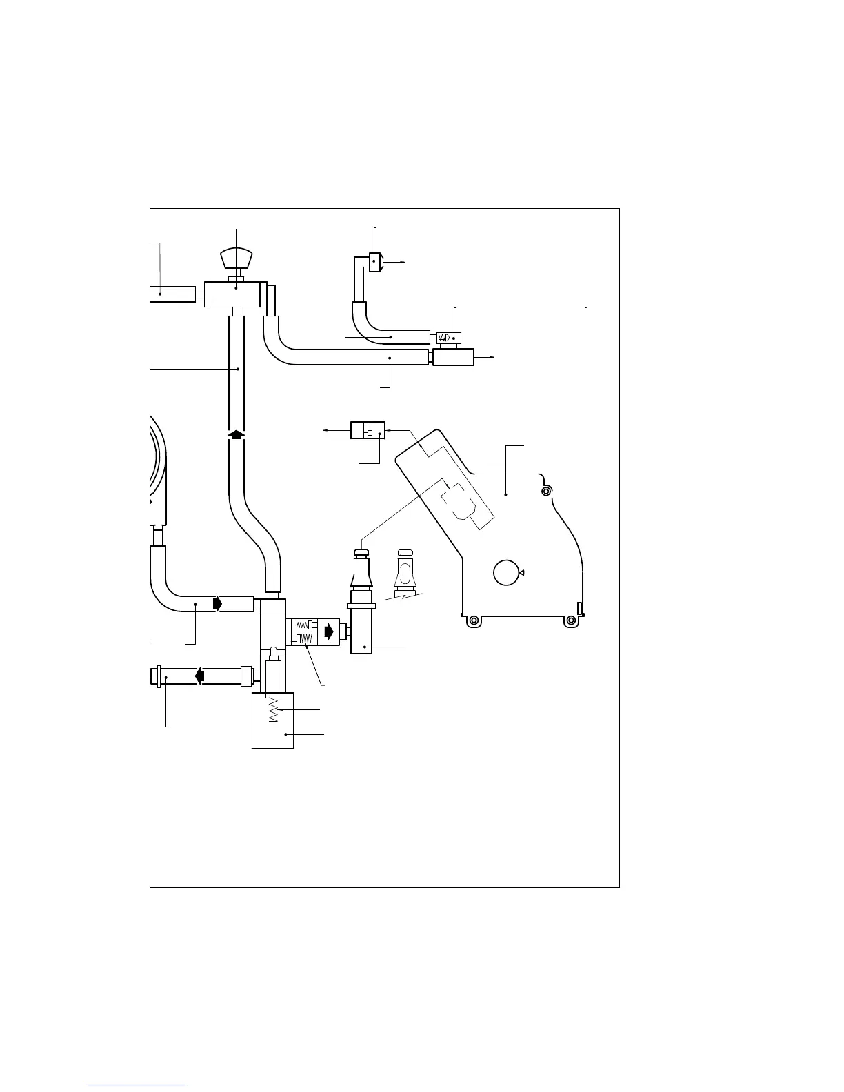
licone tube
Hot water/steam faucet
aced silicone tube
Boiler‘s pin
Dispensing coffee valve 3-5 bar
Safety valve 18 - 20
Drain valve
Pipe fi tting of
water drain
licone tube
Lined-faced silicone tube
Silicone tube
Brewing unit
SBS valve
Coffee
dispensing
Pipe fi tting of
water drain
Pipe fi tting with
safety valve 3bar
Steam for milk
Water
draining

Table of Contents

Related product manuals