EasyManua.ls Logo

Silca Matrix Evo - 5 Electric Diagram

Silca Matrix Evo
52 pages
Print Icon
To Next Page IconTo Next Page
To Next Page IconTo Next Page
To Previous Page IconTo Previous Page
To Previous Page IconTo Previous Page
Loading...
Operating Manual Matrix
Copyright Silca 2012 9
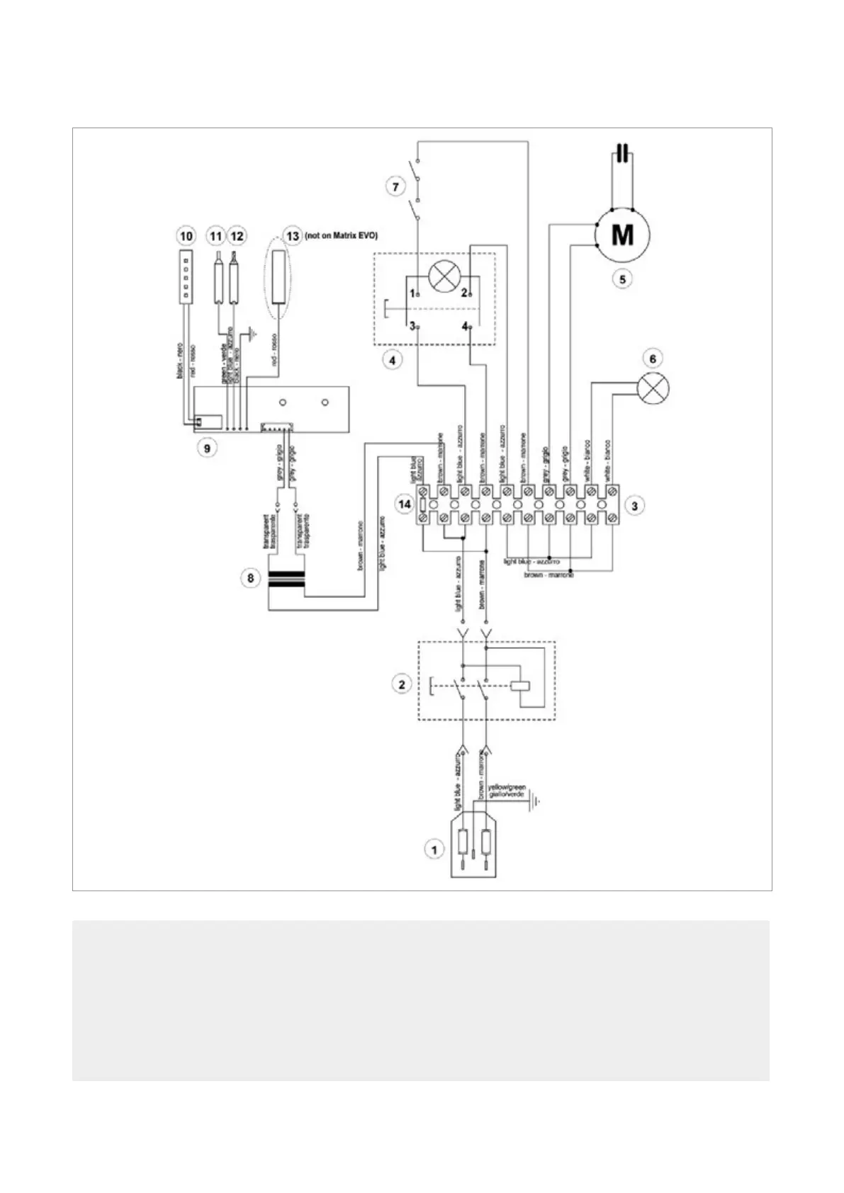
5 ELECTRIC DIAGRAM
Fig. 9
1) Fuses: 2,5 Amp (230V) - 6,3 Amp (100V/120V)
2) Safety switch
3) Terminal board
4) Motor ON/OFF switch
5) Motor 6,3mF (230V) - 14 mF(100V/120V)
6) Motor warning light (LED)
7) Motor safety microswitch
8) Transformer
9) LED circuit
10) LED lamp
11) Tracer point contact
12) Cutter contact
13) Antenna (not on Matrix EVO)
14) Fuse 500 mA - rapid

Table of Contents

Related product manuals