EasyManua.ls Logo

Skyjack SJKB-40-D - Page 40

Skyjack SJKB-40-D
213 pages
Print Icon
To Next Page IconTo Next Page
To Next Page IconTo Next Page
To Previous Page IconTo Previous Page
To Previous Page IconTo Previous Page
Loading...
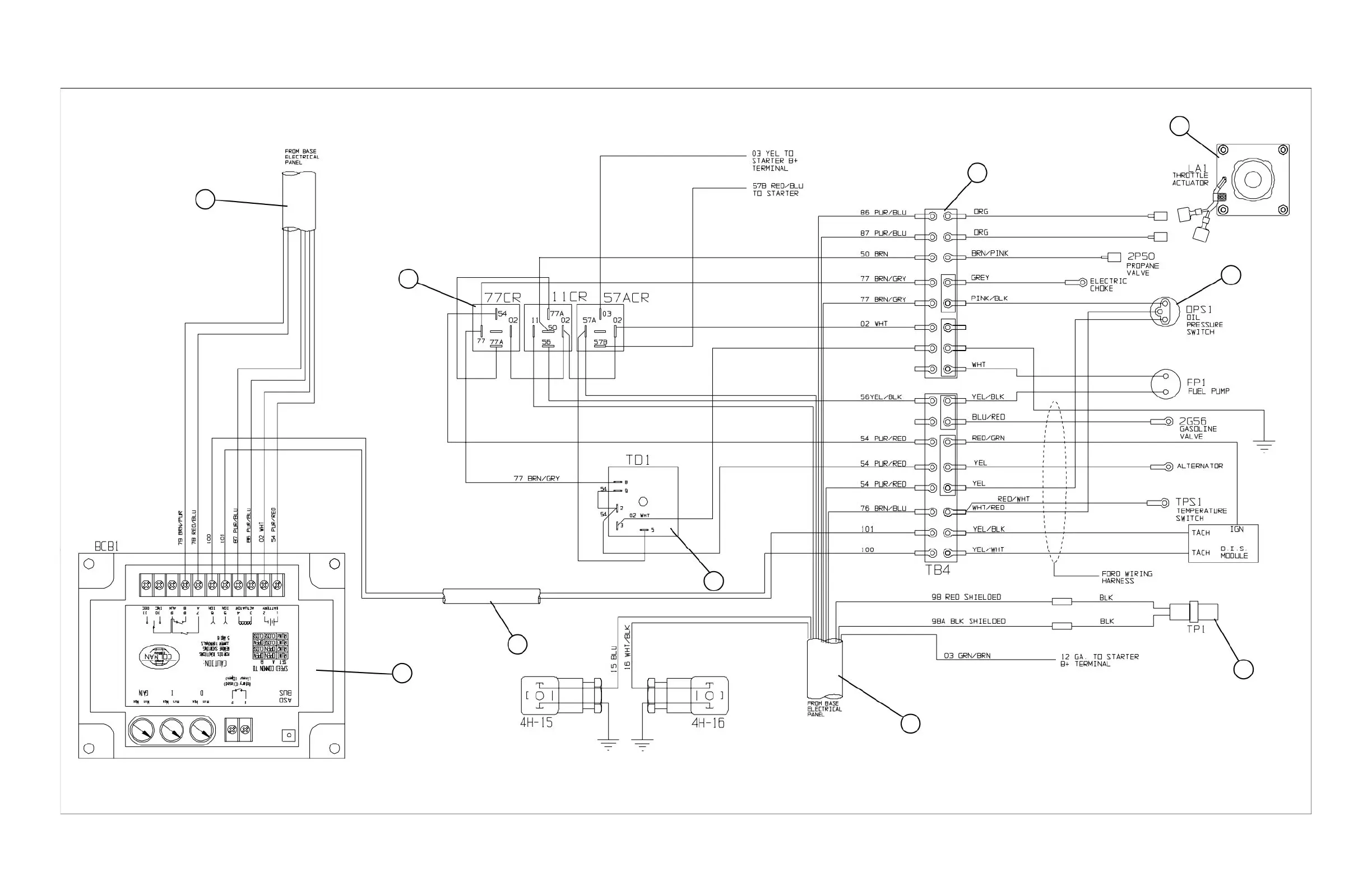
SJKB-40-D, SJKB-40-D/F SECTION 3, Page 17JUN. 1999
FIGURE 3-7. ENGINE WIRING DIAGRAM (Ford Dual Fuel)
9
8
7
6
5
4
3
2
1
MA40-305
10

Table of Contents

Other manuals for Skyjack SJKB-40-D

Related product manuals